EasyManua.ls Logo

Maxtor D540X-4K - 5.2 DRIVE ELECTRONICS

Maxtor D540X-4K
96 pages
Print Icon
To Next Page IconTo Next Page
To Next Page IconTo Next Page
To Previous Page IconTo Previous Page
To Previous Page IconTo Previous Page
Loading...
Basic Principles of Operation
Maxtor D540X-4K 20.4/40.0/60.0/80.0 GB AT 5-5
!!? --)-*.
The Maxtor D540X-4K AT hard disk drives are Winchester-type drives. The heads
fly very close to the media surface. Therefore, it is essential that the air circulating
within the drive be kept free of particles. Maxtor assembles the drive in a Class-100
purified air environment, then seals the drive with a metal cover. When the drive is
in use, the rotation of the disks forces the air inside of the drive through an internal
0.3 micron filter. The internal HDA cavity pressure equalizes to the external pressure
change by passing air through a 0.3 micron, carbon impregnated breather filter.
! $
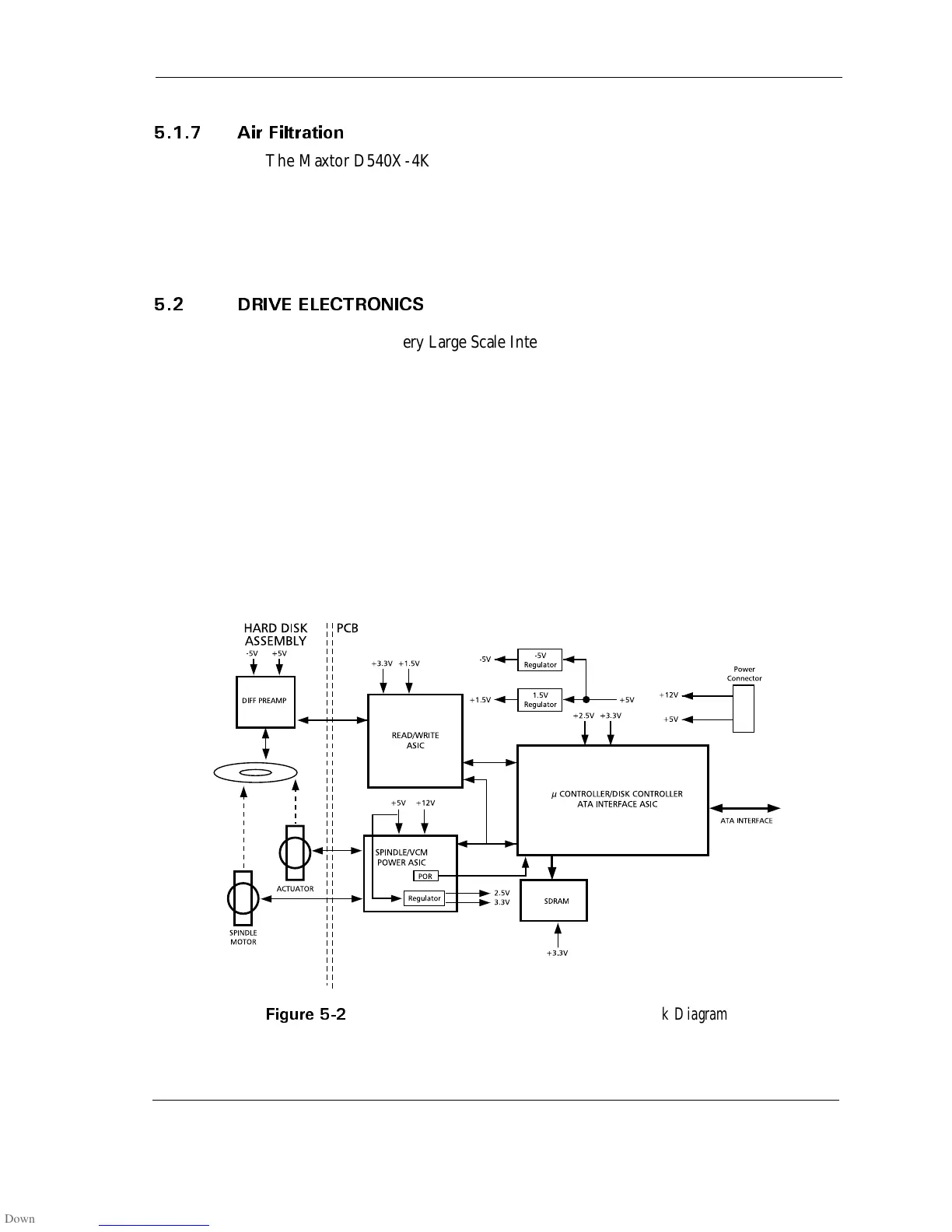
Advanced circuit (Very Large Scale Integration) design and the use of miniature
surface-mounted devices and proprietary VLSI components enable the drive
electronics, including the ATA bus interface, to reside on a single printed circuit board
assembly (PCBA).
Figure 5-2 contains a simplified block diagram of the Maxtor D540X-4K hard disk
drive electronics.
The only electrical component not on the PCBA is the PreAmplifier and Write
Driver IC. It is on the flex circuit (inside of the sealed HDA). Mounting the
preamplifier as close as possible to the read/write heads improves the signal-to-noise
ratio. The flex circuit (including the PreAmplifier and Write Driver IC) provides the
electrical connection between the PCB, the rotary positioner assembly, and read/
write heads.
$
Maxtor D540X-4K AT Hard Disk Drive Block Diagram

Related product manuals