EasyManua.ls Logo

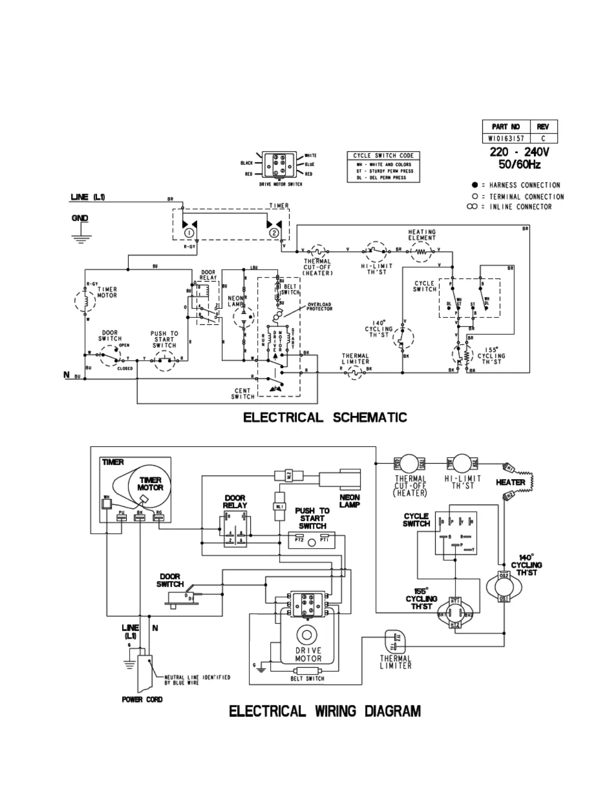
Maytag MLE24PD - MN Model - Electric Wiring Diagram

Maytag MLE24PD
150 pages
Print Icon
To Next Page IconTo Next Page
To Next Page IconTo Next Page
To Previous Page IconTo Previous Page
To Previous Page IconTo Previous Page
Loading...
7-3
MN model - electric

Table of Contents

Related product manuals