EasyManua.ls Logo

Mazda 323 1992 - Electric Cooling Fan System; System Circuit

Mazda 323 1992
1164 pages
Print Icon
To Next Page IconTo Next Page
To Next Page IconTo Next Page
To Previous Page IconTo Previous Page
To Previous Page IconTo Previous Page
Loading...
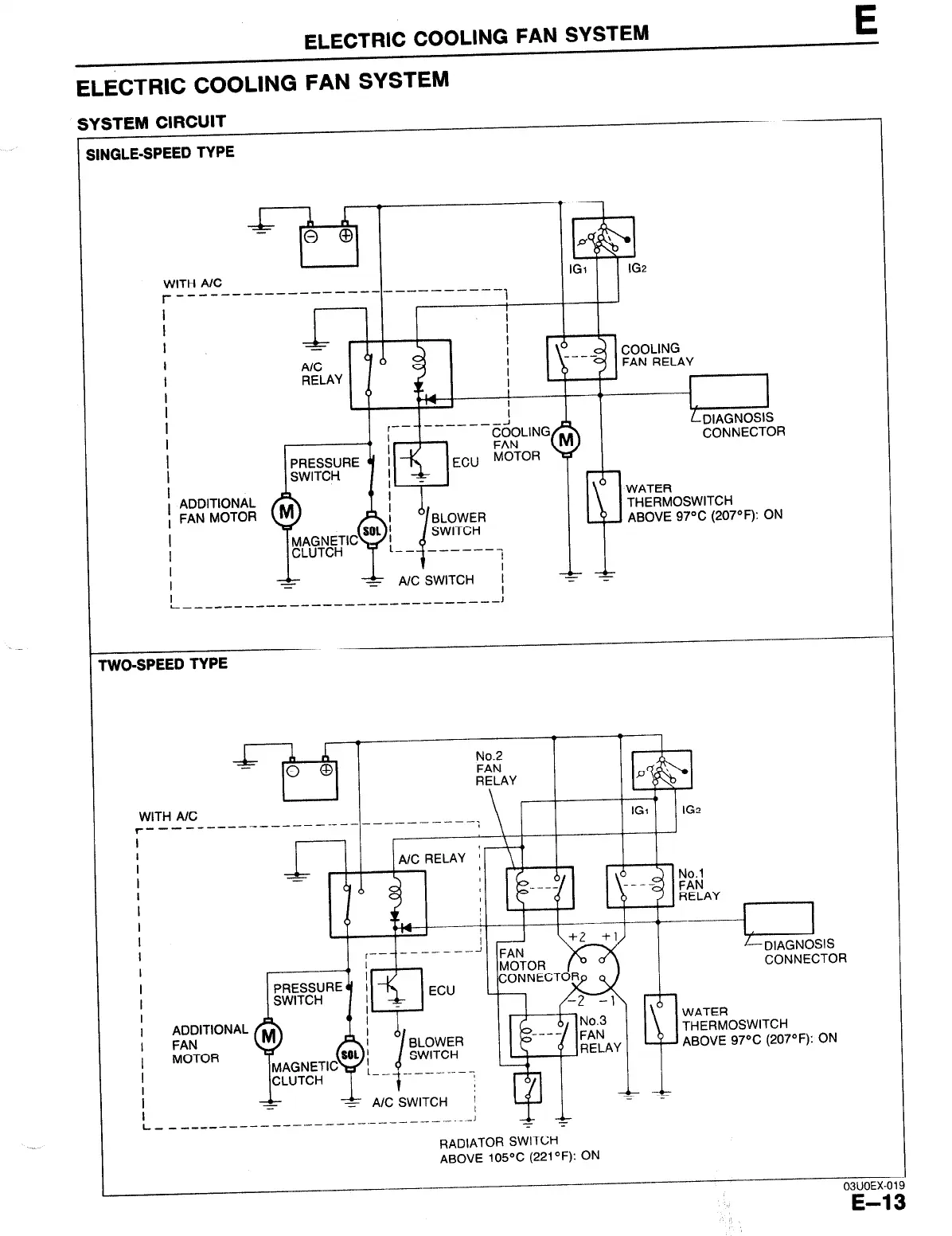
ELECTRIC COOLING FAN SYSTEM
E
ELECTRIC COOLING FAN SYSTEM
SYSTEM CIRCUIT
I
SINGLE-SPEED TYPE
WITH A/C
r __________ --------
------..---- i
I
I
I
-
I
I
r,
, II
I
1
P
iI
:”
IGZ
b
CONNECTOR
WATER
THERMOSWITCH
ABOVE 97% (207OF): ON
WO-SPEED TYPE
WITH AK
r--------
l
I
I
I
I
I
I
I
I
I
I
L-
No.2
FAN
RELAY
ADDITIONAL
FAN
MOTOR
- -_-_---
A--
1-
A/C SWITCH
_________ - -.--- --
_ .- .- -
LDIAGNOSIS
CONNECTOR
WATER
THERMOSWITCH
ELAY
ABOVE 97% (207“F): ON
RADIATOR SWITCH
ABOVE 105-Z (221°F): ON
03UOEX-019
E-13

Table of Contents

Related product manuals