EasyManua.ls Logo

McQuay Enfinity CRH series - Typical Wiring Diagrams; Mark IV;AC Wiring Diagram

McQuay Enfinity CRH series
28 pages
Print Icon
To Next Page IconTo Next Page
To Next Page IconTo Next Page
To Previous Page IconTo Previous Page
To Previous Page IconTo Previous Page
Loading...
IM 742 / Page 9
Typical Wiring Diagrams
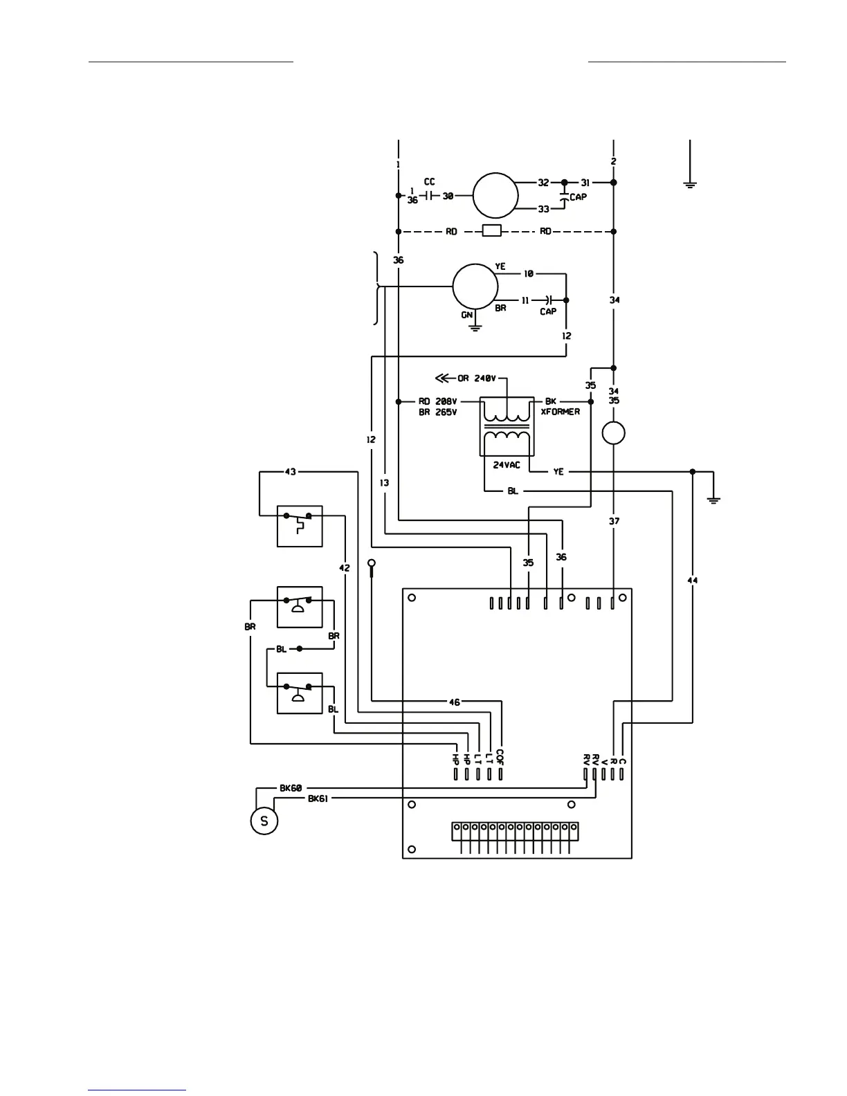
Figure 8. Typical Mark IV/AC wiring diagram
Notes:
1. Unit is factory wired for 208V operation. If 230V power supply is used,
transformer must be rewired by disconnecting the power lead from the
red transformer primary wire and connecting the power lead to the orange
transformer primary wire. Place an insulation cap on the red transformer
primary wire.
2. All temperature and pressure switches are normally closed.
3. Component layout shown below is typical. Some components may not be
used on this model or voltage.
4. Mark IV/AC controller board contains a static sensitive microprocessor.
Proper grounding of field service personnel should be observed or dam-
age to controller may result.
5. Terminal block on Mark IV/AC board provides 24 VAC at terminals R and
C. All other outputs are 24 VDC.
6. Field supplied relays installed on the input terminals (W1, W2, Y1 or G) may inter-
fere with proper unit operation. Never install relay coils in series with inputs.
7. For more information pertaining to the Mark IV/AC controller, refer to
OM120.
Fan
Motor
070 - Blk
060 - Blk
048 - Red
042 - Blk
036 - Blk
030 - Blk
Compr
Motor
CC - Compressor Contactor
HTR - Crankcase Heater (Optional)
CAP - Motor Capacitor
Condensate
Sensor
Common
Fan
L1
Compressor
Reversing Valve
Solenoid (24 VAC)
0
W
2
G
W
1
Y
1
F E
L
U A
P
V
R C
Mark IV
PC
Board
Hi Pressure
Lo Pressure
Lo Temp
Ground
L1 L2
CC
Heater
COMPONENT LAYOUT
COMPRESSOR CONTACTOR
FAN CONTACTOR
TRANSFORMER
PC BOARD
AUXILIARY RELAY
CIRCUIT BREAKER

Related product manuals