EasyManua.ls Logo

McQuay M5WM 015GR - Page 67

McQuay M5WM 015GR
118 pages
Print Icon
To Next Page IconTo Next Page
To Next Page IconTo Next Page
To Previous Page IconTo Previous Page
To Previous Page IconTo Previous Page
Loading...
65
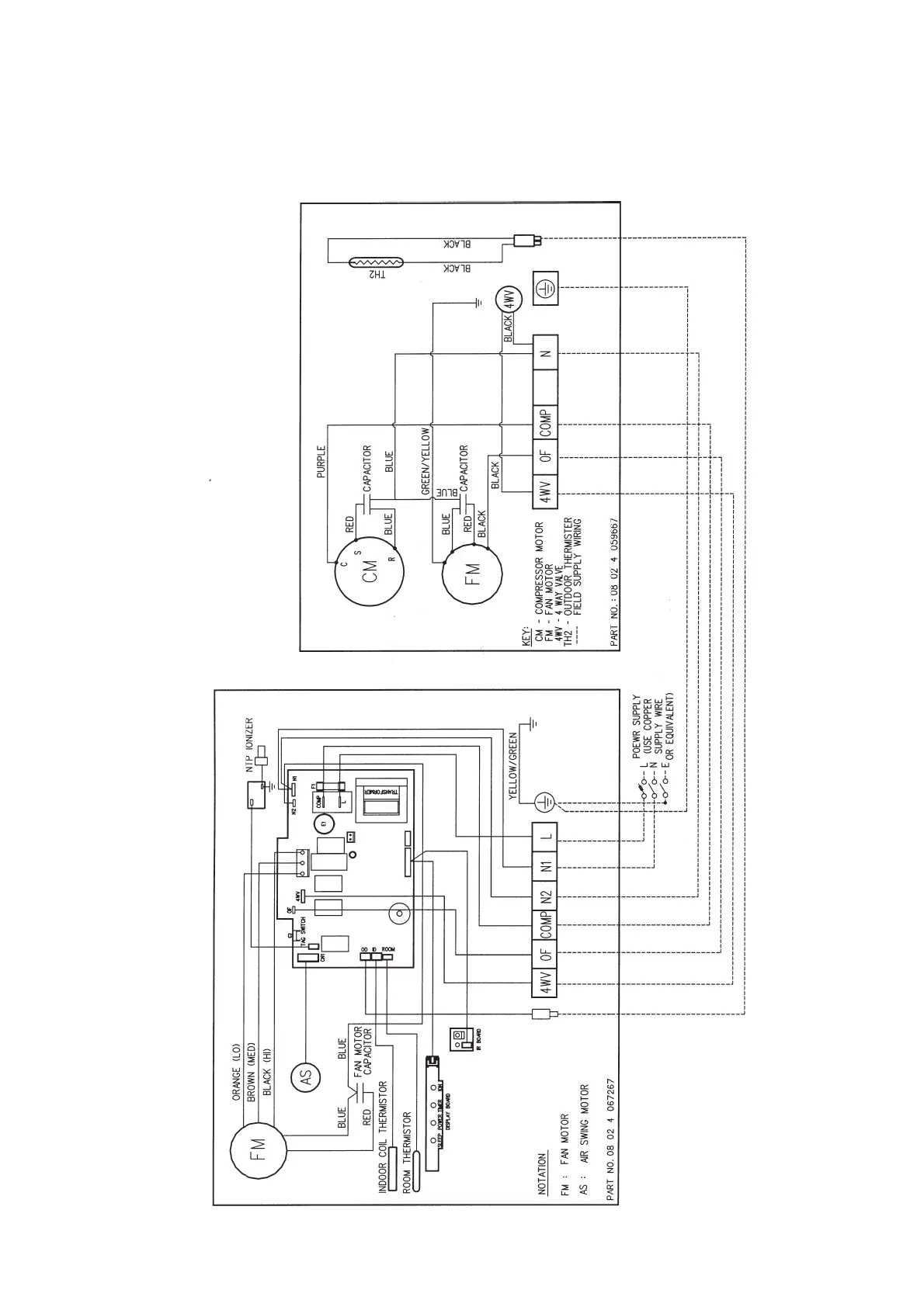
Heatpump Models
Outdoor Unit
Model : MLC 015CR
Indoor Unit
Model : MWM 015GR (With NTP)

Related product manuals