EasyManua.ls Logo

McQuay MDS030AR - Page 38

McQuay MDS030AR
116 pages
Print Icon
To Next Page IconTo Next Page
To Next Page IconTo Next Page
To Previous Page IconTo Previous Page
To Previous Page IconTo Previous Page
Loading...
-38-
Design & installation Guide For McQuay MDS Multi System
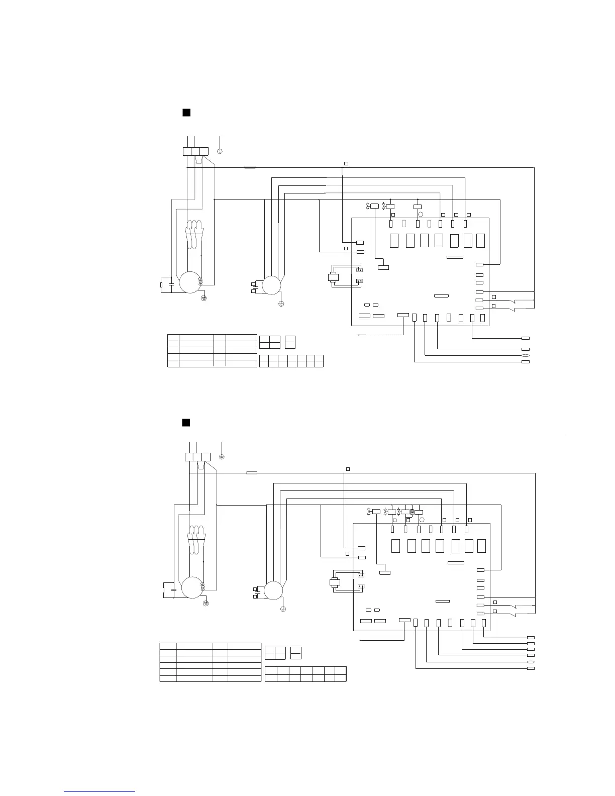
2.6.2 Wiring Diagram of Outdoor Units
Model MDS030A
McQuay
BGND
A
AI-IN
HP
LP
OV-COMP1
OV-COMP2
OV-COMP3
NEUTRAL
LIVE
NEUTRAL
3L21L1 5L3
6T34T2
2T1
KM
C
S
CM
R
JP2JP1
J2
J1
RY7RY6RY4 RY5RY3RY1 RY2
MidLet
OutLet
RTN
C-BTM
LOW-FAN
MID-FAN
HI-FAN
DIG COMP
FIXED COMP
PWMV
4WV
TRAN-H
TRAN-L
InLet
OD TEMP
CN1
DLT
HP
LP
C2
~
M
13
N
1087
2
14
3
EXV
12
11
N
5
L
N
220V~/50Hz
FU
KM
PWMV
JP1
JP2
OFF OFF OFF
OFF OFF
OFF
ON
ON
J1.1 J1.2 J1.3 J1.4 J1.5 J1.6 J1.7
C1-3
KM
EXV
PWMV
FU
OFFOFF
HP
LP
PTC
Description of components and parts:
Description
Compressor start-up unit
Fuse
Solenoid valve
Low pressure switch
Contactor
Capacitor
High pressure switch
Symbol
Description
Symbol
Electric expansion valve
Jumper settingsǖ
DIP switch J1 settings:
DIP switch J2 setting:
J2.6
Trans-
former
Ambient temperature sensor(TH2)
Air discharge temperature sensor of the digital compressor(TH1)
Coil middle
temperature sensor(TH5)
C1PTC
Shaft
heater
Compressor
blue red
white
black
white
Fan 1
Connecting indoor
unit communication
blue
brown
red
orange
Return air temperature sensor(TH3)
Notes:
1:
-----------
Field wiring
2:
--------------
Factory wiring
3: J2.1~2.5 sets the internetworking control address
4: If the unit connected at the end of the bus,JP1,JP2 is on.
McQuay
B GND
A
AI-IN
HP
LP
OV-COMP1
OV-COMP2
OV-COMP3
NEUTRAL
NEUTRAL
LIVE
RC
C1
PTC
3L21L1 5L3
6T34T2
2T1
KM
C
S
CM
R
JP2JP1
J2
J1
RY7
RY6RY4 RY5
RY3RY1 RY2
MidLet
OutLet
RTN
C-BTM
LOW-FAN
MID-FAN
HI-FAN
DIG COMP
FIXED COMP
PWMV
4WV
TRAN-H
TRAN-L
InLet
OD TEMP
CN1
DLT
HP
LP
C2
~
M
Connecting indoor
unit communication
Trans-
former
RC
13
J1.7 J1.5
J1.4J1.3J1.2J1.1
J1.6
N
PTC
1087
2
14
3
4
LP
HP
ONOFFON
EXV
12
11
N
5
L
N
220V~/50Hz
FU
KM
PWMV
4WV
OFFOFFOFF OFF
FU
PWMV
EXV 4WV
KM
C1-2
Shaft
heater
Compressor
blue red
white
black
white
Fan 1
JP1
JP2
OFF OFFOFF
Description of components and parts:
Symbol DescriptionSymbol
Jumper settingsǖ
DIP switch J1 settings:
DIP switch J2 setting:
J2.6
Description
Compressor start-up unit
Four-way valve
Contactor
Capacitor
High pressure switch
Fuse
Electric expansion valve
Solenoid valve
Low pressure switch
Ambient temperature sensor(TH2)
Air discharge temperature sensor of the digital compressor(TH1)
Coil inlet temperature sensor(TH4)
Coil middle temperature sensor(TH5)
Coil outlet 
temperature sensor(TH6)
blue
brown
red
orange
Return air temperature sensor
(TH3)
Surge suppressor
Notes:
1:
-----------
Field wiring
2:
--------------
Factory wiring
3: J2.1~2.5 sets the internetworking control address
4: If the unit connected at the end of the bus,JP1,JP2 is on.
Model MDS030AR

Related product manuals