EasyManua.ls Logo

McQuay MVCU 025 A - Page 17

McQuay MVCU 025 A
43 pages
To Next Page IconTo Next Page
To Next Page IconTo Next Page
To Previous Page IconTo Previous Page
To Previous Page IconTo Previous Page
Loading...
15
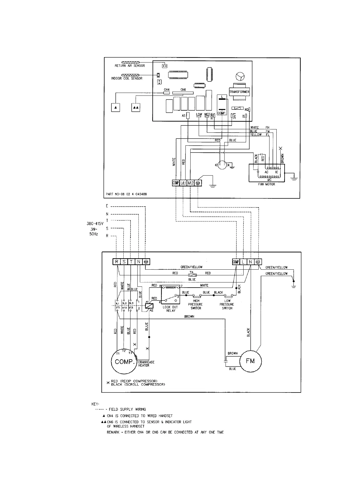
INDOOR UNIT
MODEL : MCM 030D
OUTDOOR UNIT
MODEL : MVCU 030A

Related product manuals