EasyManua.ls Logo

Megger TTR25 - Figure 4-3 Setup for Testing Single-Phase, Type a Step Voltage Regulator; Figure 4-4 Setup for Testing Single-Phase, Type B Step Voltage Regulator

Megger TTR25
78 pages
Print Icon
To Next Page IconTo Next Page
To Next Page IconTo Next Page
To Previous Page IconTo Previous Page
To Previous Page IconTo Previous Page
Loading...
M
AVTMTTR25 Rev C April 2008
14
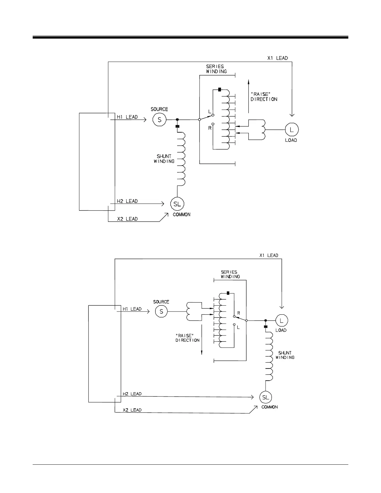
Figure 4-3 Setup for Testing Single-Phase, Type A (Straight Design) Step Voltage Regulator
Figure 4-4 Setup for Testing Single-Phase, Type B (Inverted Design) Step Voltage Regulator
TTR25
TTR25

Table of Contents