EasyManua.ls Logo

MG Midget - Page 48

MG Midget
81 pages
Print Icon
To Next Page IconTo Next Page
To Next Page IconTo Next Page
To Previous Page IconTo Previous Page
To Previous Page IconTo Previous Page
Loading...
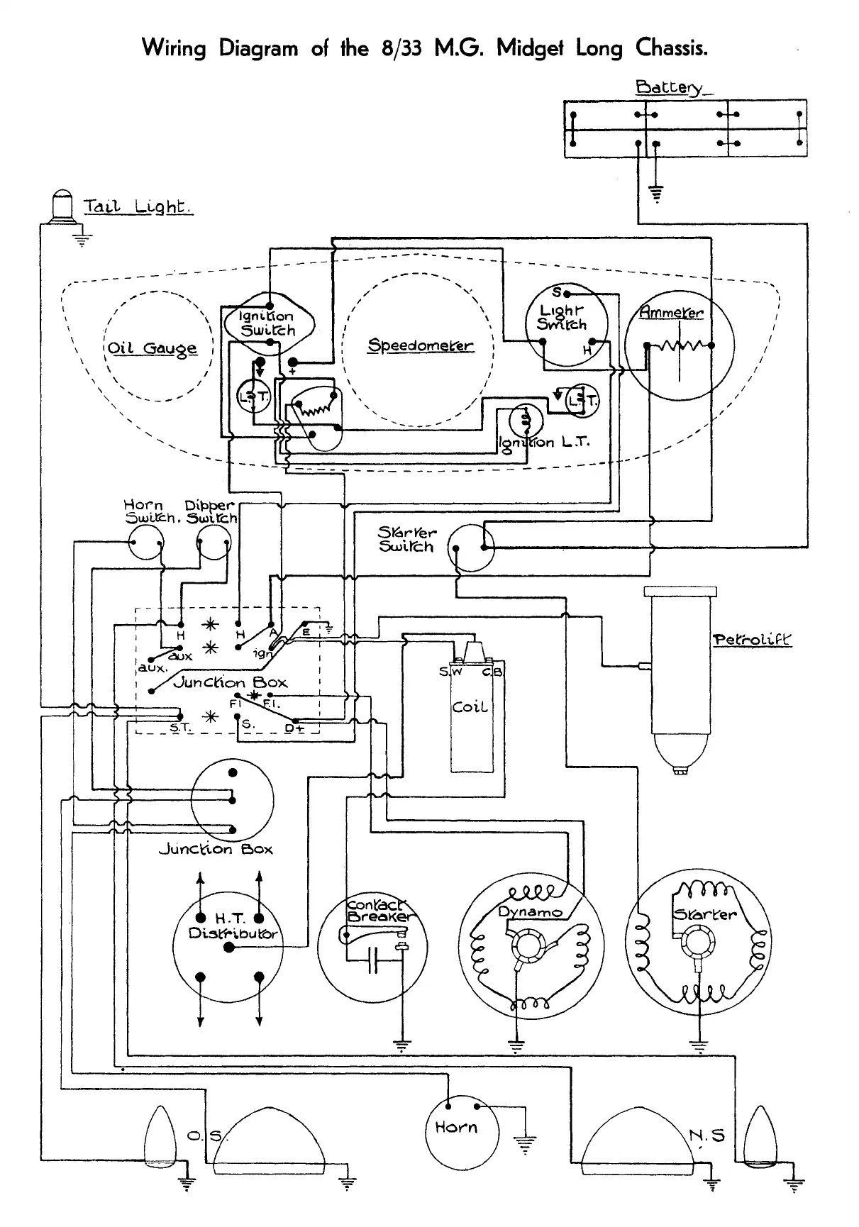
Wiring
Diagram
of
the
8/33
M.G.
Midget Long Chassis.

Related product manuals