EasyManua.ls Logo

Midea ATOM MDV-V48WDHN1 - Electrical Characteristics of Outdoor Units

Midea ATOM MDV-V48WDHN1
111 pages
Print Icon
To Next Page IconTo Next Page
To Next Page IconTo Next Page
To Previous Page IconTo Previous Page
To Previous Page IconTo Previous Page
Loading...
Atom B Series VRF 50/60Hz
21
Part 2
-
Outdoor Unit Engineering Data
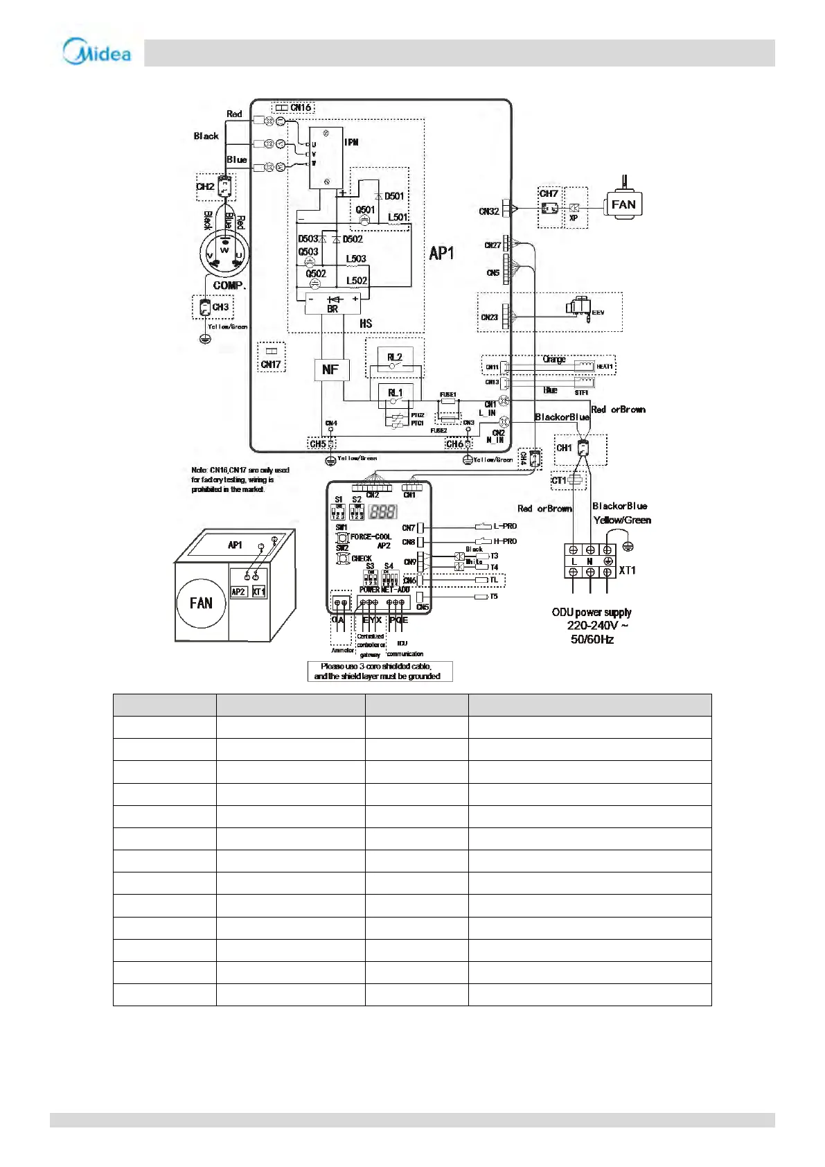
Figure 2-5.2: 36/42/48/56 model wiring diagram
Component code Description Component code Description
BR Rectifier bridge stacking RL1 Relay
CH1-CH7 Magnetic ring STF1 Four-way valve
COMP. Compressor T3 Outdoor heat exchanger temperature sensor
CT1 AC current transformer T4 Outdoor ambient temperature sensor
D501-D503 Fast-recovery diode T5 Discharge temperature sensor
EEV Electronic expansion valve TL Refrigerant radiator temperature sensor
FAN DC fan NF Filter assembly
FUSE1-FUSE2 Fuse AP1 Main control board
HEAT1 Crankcase heater AP2 Spot check board
HS Radiator XT1 Power supply terminal
H-PRO High pressure switch XP Connecting terminal
L-PRO Low pressure switch Q501-Q503 IGBT
L501-L503 PFC inductance IPM Inverter module

Related product manuals