EasyManua.ls Logo

Midea Elite Series - Heating;Cooling Wiring Diagram (MSE-07 HR, MSE-09 HR, MSE-12 HR)

Midea Elite Series
32 pages
Print Icon
To Next Page IconTo Next Page
To Next Page IconTo Next Page
To Previous Page IconTo Previous Page
To Previous Page IconTo Previous Page
Loading...
18
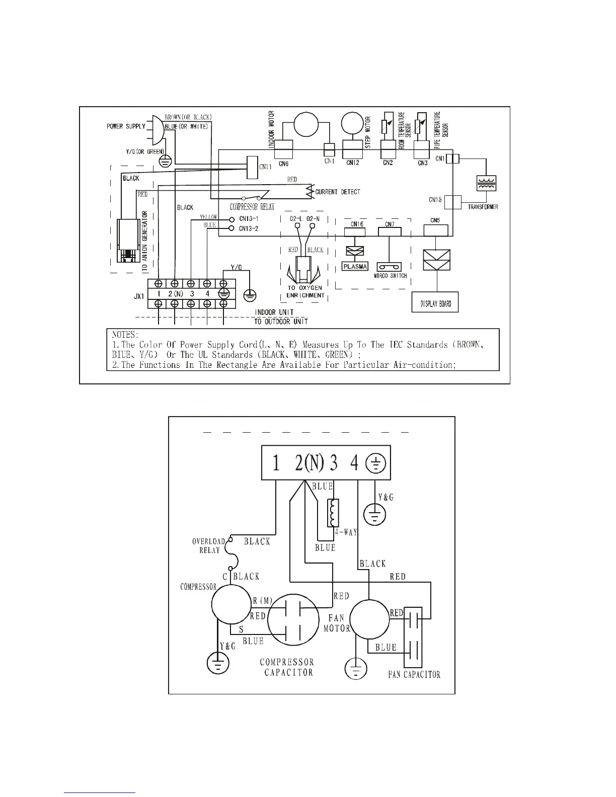
6.2.2 Heating/cooling
6.2.2.1 MSE-07HR, MSE-09HR MSE-12HR
INDOOR UNIT
OUTDOOR UNIT

Related product manuals