EasyManua.ls Logo

Midea MC-SU60-RN1L - User Menu: Snow-Blowing Switch

Midea MC-SU60-RN1L
84 pages
Print Icon
To Next Page IconTo Next Page
To Next Page IconTo Next Page
To Previous Page IconTo Previous Page
To Previous Page IconTo Previous Page
Loading...
Aqua Tempo Super II Series DC Inverter Air-cooled chiller unit (50Hz) MCAC-ATSM-201704
15
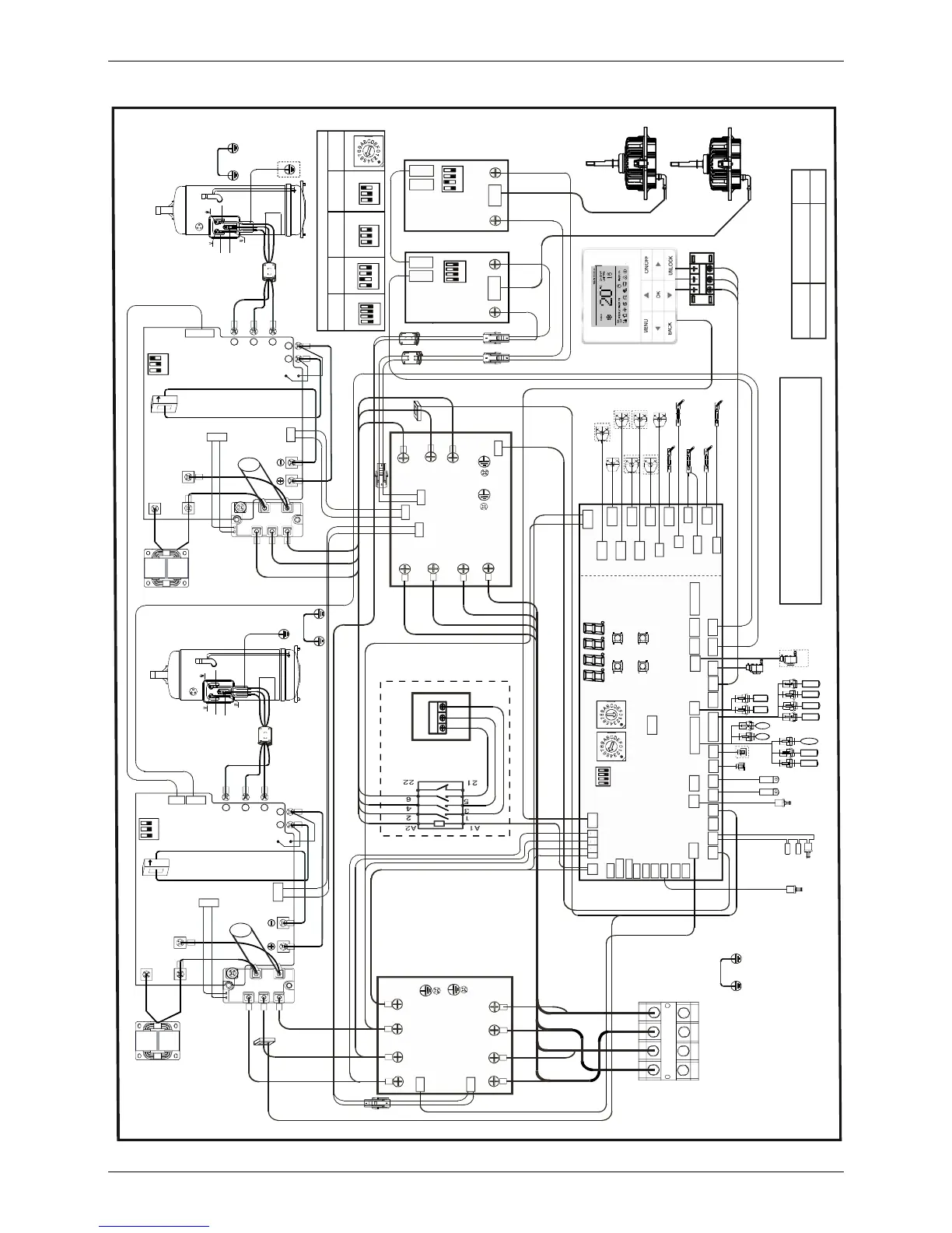
8.2 MC-SU60-RN1L Wiring Diagrams
16027100001031
Factory code Date Revision
December 7th, 2016
A
Note: 1.x represents for a system,1 is A system,
2 is B system.
2.Component in dash line is optional.
The wiring picture shown is for reference only,
actual product may vary.
380/415VAC 50/60Hz
Power in
L1
L3’
L2
L2’
L3
L1’
Red
White
Blue
R
e
d
W
h
i
t
e
B
l
u
e
C
N
5
1
CN4
AC filter board B
CN36
CN37
CN38
CN40
CN41
CN42
543
21 0
76
NP
U
V
W
CN9(10)
CN1
CN4
CN6
CN3
CN13
Compressor
drive board A
Brown
Brown
Blue
Blue
CN3
CN4
C_P
C_N
DC fan drive
board B
XS2
XS1
XP2
XP1
Fan B
Fan A
W
V
U
Black
Red
CN53
O-FAN
CN52
O-FAN1
CN51
O-C1
Main board
ENC2
S5
ENC1
DSP1
DSP2
ON
CN38
L1 L2
CN69-1
CN45
SV3
CN17
eva-heat2
CN5_1
STF2
CN4
W-HEAT2
CN3
HEAT2
CN69
SV4_2
CN80
SV2
SV1
CN44
eva-heat1
CN5
STF1
CN4_1W-HEAT1
CN3_1
HEAT1
CN50
O-C
CN64
DEBUG
CN55
EXV1
CN71
P E Q
CN69
Taf1 Tz/7 TP2 TP1
CN40CN41
CN57
EXV2
CN24
T4 T3
5V GND A2 B2 X Y
CN31
CN26
CN42
Tf2
L-YL1
Tf1
L3
L3’
L2
L2’
L1
L1’
Red
White
Blue
RedWhite
Blue
CN51
AC filter board A
CN36
CN37
CN38
CN40 CN41
CN42
W
V
U
Blue
CN1
CT1
CT2
CN7
Black
Orange
Red
Red
Black
B
l
a
c
k
B
l
a
c
k
B
l
a
c
k
R
e
d
B
l
u
e
Red
Black
Black
CN11
Red
Black
CN3
CN4
C_P
C_N
DC fan drive
board A
CN1
Red
Black
Blue
543
21 0
76
NP
UVW
CN10
CN1
CN4
CN6 CN3
CN13
Compressor
drive board B
CN7
Black
Red
Red
Black
B
l
a
c
k
B
l
a
c
k
B
l
a
c
k
Brown
R
e
d
Brown
Black
Black
CN11
Red
Black
Red
Black
Blue
Yel lo w
Yel lo w
Yel lo w
Yello w
Yello w
Yello w
Reactor A
Compressor A
Reactor B
Compressor B
Rectifier A
Rectifier B
IC8
IC8
T4 T3
Water switch
OK
Up
Menu
Down
CN6
Th Taf2 Two Twi Tw
T7C2
Ferrite
core
N=1
N=1
P2
N2
Black
Ferrite core
P2
N2
Black
CN58
CN39
H-YL1
NUM_S
POWER
Green
Green
Front
Behind
Red
Red
CN15
Brown
CN2
CN1
Ferrite core
Brown
Blue
Brown
XS1
CN9
N
A
B
C
XP1
XS2
XP2
CN15
R
e
d
B
l
u
e
C
N
5
0
CN50
N
1
B
l
a
c
k
CN39
Ferrite
core
N=1
AC contactor
Black
R
e
d
W
h
i
t
e
B
l
u
e
R
e
d
SV4_1
CN49
O-D
CN60
Taf1 Tz/7 TP2 TP1
Twi Tw
Th Taf2 Two
L-YL1
H-YL1
CN62
CN47
PH-PRO
I1 I2
CN37CN59
N-ON
H-PRO
CN65
L-PRO
N-ON
Tf2
Tf1
EXVA
EXVB
EXVB
H-PRO-3
L-PRO
CN6
A B C N
Red
White
Blue
Black
CN39
CN43
N’
Black
Black
N1
CN72
N
A
B
C
CN30
09.20.201 5
CN1
P E Q
P Q E
Green
Blue
Brown
CN3
CN6
PUMP
L3 L2 L1
Gray
B
r
o
w
n
Black
B
r
o
w
n
Black
Gray
Red
Red
White
White
Blu e
Black
Red
Black
Brown
Black
Blue
Blue
Orange
Orange
Orange
Red Red Red Red
CN19_L
CN19_N
CN21
CN2
Alarm
E-HEAT_L
E-HEAT_N
PUMP2
PUMP1
DC fan drive
board A
DC fan drive
board B
Compressor
drive board A
Compressor
drive board B
Main
board
ENC2
SW1
SW1
SW1
SW1
SW1 SW1 SW1
SW1
Default setting
ZR
ZR
1
2
3
4
1
2
3
4
1
2
3
1
2
3
1
2
3
4
1
2
3
4
CN48
Water switch
CN44
CN70 DOOR-switch2
DOOR-switch1
CN45
CN46
ON/OFF
COOL/HEAT
1
2
3
1
2
3
H-PRO-1
H-PRO-2

Other manuals for Midea MC-SU60-RN1L

Related product manuals