EasyManua.ls Logo

Midea MCA3-12HRN1-Q1 - Wiring Diagrams

Midea MCA3-12HRN1-Q1
189 pages
Print Icon
To Next Page IconTo Next Page
To Next Page IconTo Next Page
To Previous Page IconTo Previous Page
To Previous Page IconTo Previous Page
Loading...
DM17-01.01.08en Light Commercial R410A on-off
124
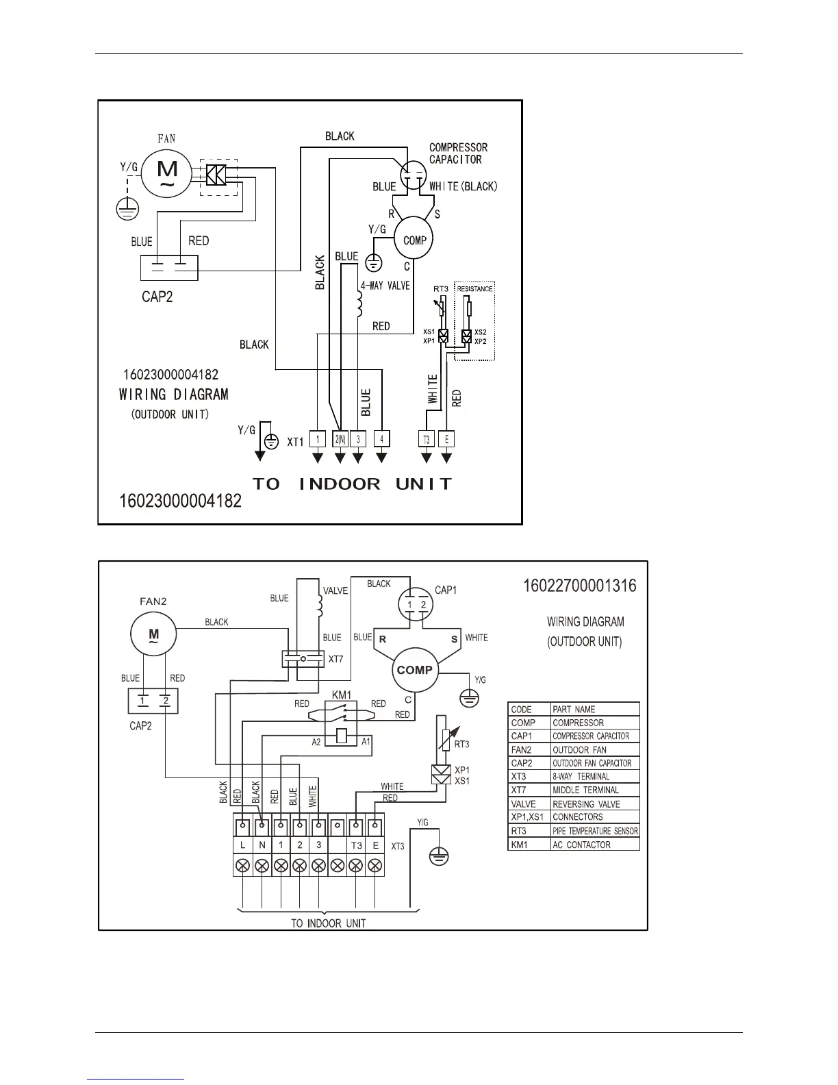
5. Wiring Diagrams
MOBA30U-12HN1-Q, MOBA30U-18HN1-Q
MOCA30U-24HN1-Q

Table of Contents

Related product manuals