EasyManua.ls Logo

Midea MOCA30U-24HN1-Q

Midea MOCA30U-24HN1-Q
264 pages
To Next Page IconTo Next Page
To Next Page IconTo Next Page
To Previous Page IconTo Previous Page
To Previous Page IconTo Previous Page
Loading...
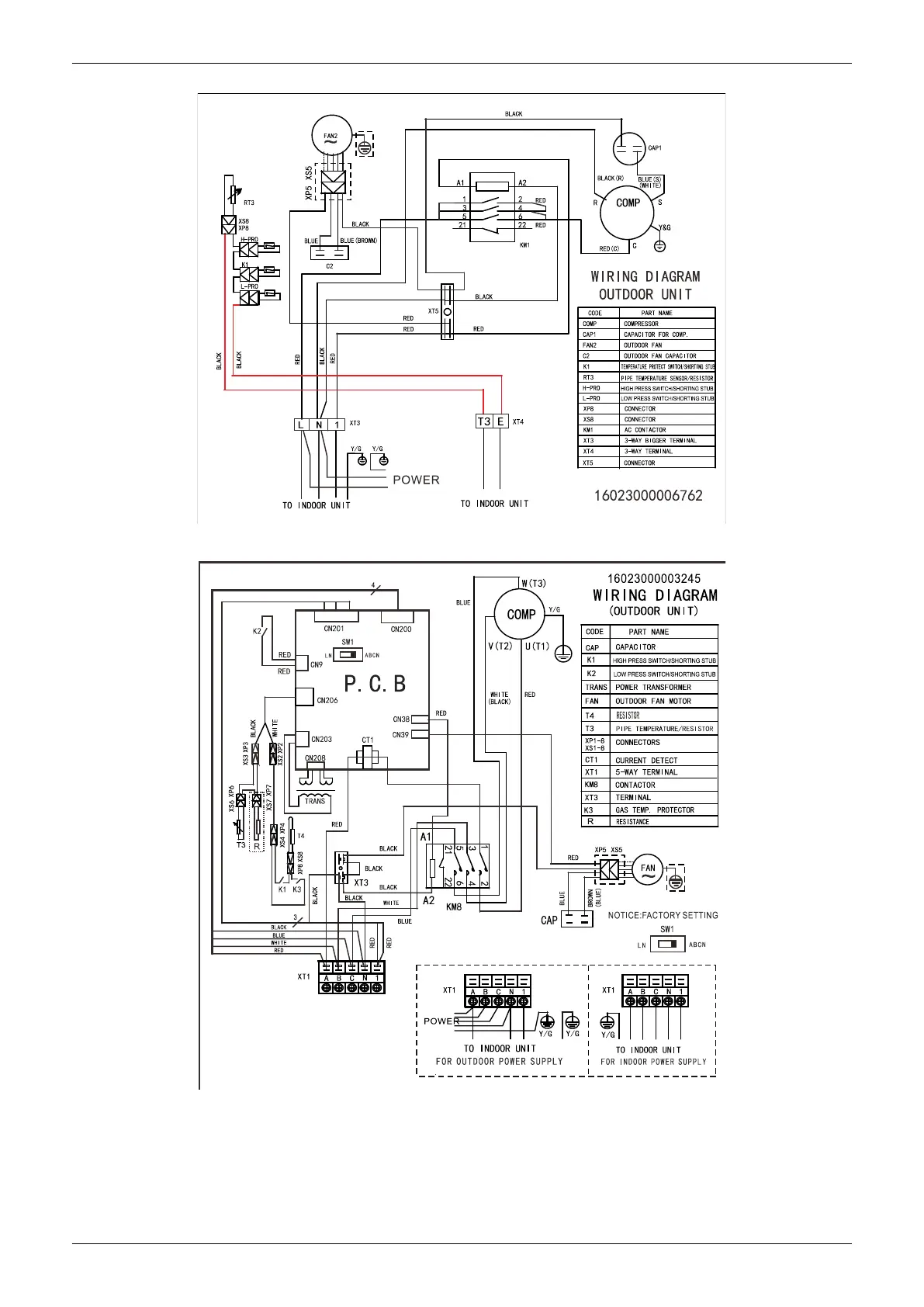
Wiring Diagrams
184 Outdoor Units
MOD32U-36CN1-QB6
MOD32U-36CN1-RB6
,
MOD30U-48CN1-RB4

Table of Contents

Related product manuals