EasyManua.ls Logo

Morgana AutoCreaser Pro 33 - Page 27

Morgana AutoCreaser Pro 33
39 pages
Print Icon
To Next Page IconTo Next Page
To Next Page IconTo Next Page
To Previous Page IconTo Previous Page
To Previous Page IconTo Previous Page
Loading...
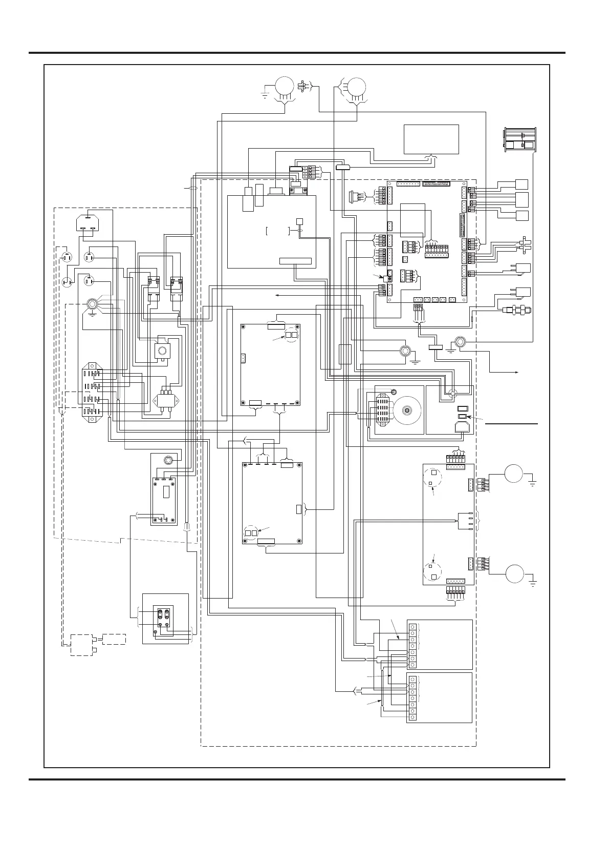
AutoCreaser Pro 33
SYSTEM
Page 27
2 TO 24, SEE COLOUR CODE SHEET DRAWING
ON PAGE 25.
26 STACKER GUARD SWITCH (75-040)
29 COMPRESSOR LEAD (75-124)
31 SYSTEM SWITCH INPUT LEAD (75-191)
33 EMERGENCY STOP INPUT LEAD (75-228)
34 FUSE LEAD (76-322)
37 110V MAINS SUPPLY LEAD (76-317)
39 EARTH. CHASSIS TO CREASING UNIT (76-232)
40 PSU MAINS LEAD (75-184)
41 DRIVE MOTOR LEAD (76-240)
42 BLADE MOTOR LEAD (76-241)
43 SYSTEM SWITCH OUTPUT LEAD (75-193)
44 COMPRESSOR SWITCH INPUT LEAD (75-534)
45 EMERGENCY STOP OUTPUT LEAD (75-195)
46 CHASSIS EARTH LEAD (75-435)
48 PSU OUTPUT LEAD (75-429)
50 MAINS INPUT FUSE LEAD (76-327)
52 EARTH LEAD (75-432)
53 EARTH LEAD (75-321)
54 MAINS FILTER TO DISTR. BLOCK (75-320)
55 TRANSFORMER MAINS SUPPLY (76-325)
58 STEPPER INPUT LEAD (75-423)
59 BLADE MOTOR EARTH LEAD (76-236)
69 PSU LINK LEAD (75-284)
70 PSU EARTH LINK (75-296)
71 PSU MAINS LINK (75-297)
78 SUPPLY LINK LEAD (75-514)
79 VACUUM SIGNAL LEAD (75-420)
80 VALVE SIGNAL LEAD (75-421)
81 VACUUM DRUM MOTOR (75-425)
82 VALVE MOTOR (75-426)
83 VALVE SENSOR LEAD (75-427)
84 EARTH LEAD (76-256)
86 INTERFACE LEAD (76-271)
AutoCreaser Pro 33
Wiring Diagram
E
GUARD
SWITCH
STACKER GUARD
SWITCH 75-040
EMERGENCY
STOP
COMP.
SWITCH
SYSTEM
SWITCH
DISTRIBUTION
BLOCK
SYSTEM SWITCH
INPUT LEAD
75-191
COMP. LEAD 75-124
EARTH LEAD 76-232
SYSTEM SWITCH COIL LEAD 7 5-364
76-230-03
76-154
76-155
L
N
L
N
L
N
E
BLK
BLK
JAM
DUAL
SENSOR
EDGE
DETECT
3
4
6
7
24
26
31
39
40
CREASER UNIT
BRN
BL
BL
BRN
BL
E
EARTH
BONDING POINT
BLADE POSITION
SENSOR 76-156
75-356
DIAGNOSTIC
LEAD
GRN/YEL
BL
M
BLADE
PSU MAINS LEAD 75-184
BLADE MOTOR
76-241
DRIVE MOTOR
76-240
BLADE SIGNAL LEAD 75-437
DRIVE SIGNAL LEAD
75-436
42
BLADE
DRIVE
SIGNAL
BLADE
SIGNAL
3
4
EARTH LEAD
76-236
59
BRNBL
ANTISTATIC
UNIT
41
DRIVE
DUAL
STEPPER
DRIVER
PNK
VIO
BRN
BL
BRNBL
BRN
GRN/YEL
GRN/YEL
FUSE
FUSE
BRN
BRN
BRN
BRN
BL
WHI
WHI
EARTH LEAD 75-432
43
COMP. SWITCH
INPUT LEAD
75-534
44
45
34
PSU OUT PUT LEAD 75-429
48
T500mA
T4.0A
GRN/YEL
33
BRN
BRNBL
BL
BRN
BL
BRN
46
52
BL
GRN/YEL
BL
29
BRN
GRN/YEL
BL
39
M
DRIVE
EARTH LEAD
76-256
84
CONTROL SYSTEM ASSEMBLY
72 volts DC Nominal
Between Pink & Violet
Wires (REF.)
SW1 = Posn. 1
SW2 1 = ON
SW2 2 = ON
SW4 = Posn. 1
SW3 1 = ON
SW3 2 = ON
PSU EARTH LINK
75-296
PSU MAINS LINK
75-297
BL
BRN
BRN
BL
GRN/YEL
54
53
CONTROLLER PCB
ENGINEERING
JOYSTICK
AIR
LADE
DRIVE
DOUBLE
GUARD
POWER RELAY 1 RELAY 2
SLIDE
PO
S.
CREASE
EDGE
CREASE
CRUNCH
H
OME
SLOT
2
HOME
S
LO
T
1
2
12
12
13
11
PSU LINK LEAD
75-284
BRN
FUSE
T315mA
8
9
E
EARTH
BONDING POINT
HOME
SWITCH
HOME SWITCH
75-231
BRN
BL
CAMERA
BOOKLET
M
AKER INTERFACE
FUSE LEAD
75-259
ANTISTATIC
TRANSFORMER
AND LEAD ASSY.
75-512
ANTISTATIC
MAINS LEAD
75-260
48V
VA
WRC
VAC
S
LOT
VAC
PSU
48V
PSU
24V
L
N
E
-V
+V
BL
BL
71
BRN
BRN
YEL/GRN
52
70
RD
RD
69
VIO
PNK
48
CONTROL LEG
ASSEMBLY
TRUNKING
TRUNKING
40
BL
BRN
L
N
E
-V
+V
MOTORISED VALVE
STEPPER
VIO
BK
58
58
VIO
BK
VIO
BK
BK
VIO
M
VALVE
MOTOR & SENSOR
M
VACUUM DRU M
MOTOR
78
83
80
82
79
80
83
DISPLAY
V
ALVE
CONTROLLER
VACUUM DRU M
SENSOR
19
19
VACUUM SENSOR LEAD 76-255
YEL/GRN
YEL/GRN
STEPPER INPUT LEAD 75-423
86
TOUCHSCREEN
86
BLK
RD
YEL
BLK
SW4 1 = OFF
SW4 2 = ON
SW43=OFF
SW44=ON
SW5 1 = OFF
SW5 2 = OFF
SW53=OFF
SW54=OFF
173-54-01
SHORTING
LINK
EARTH LEAD 9 7-149
TO EARTH STUD ON
SERVICE PANEL
EARTH LEAD 97-150
TO EARTH STUD ON
COMPRESSOR PANEL
MINI ITX
MOTHER BOARD
2 BLACK WIRES
2 YELLOW WIRES
VACUUM DRUM
STEPPER
BK
VIO
78
81
79
SW4 1 = ON
SW42=OFF
SW4 3 = OFF
SW4 4 = OFF
SW5 1 = OFF
SW52=OFF
SW5 3 = OFF
SW5 4 = OFF
FERRITE
BRN
MAINS IN
L
N
E
BL
GRN/YEL
BRN
BRN
BL
GRN/YEL
TRANSFORMER ASSY.
IMPORTANT
YEL
BL
BK
BRN
37
110V MAINS SUPPLY LEAD 76-317
37
FUSE
T15A
BRN
BRN
55
50
33
50
BRN
GRN/YEL
55
55
55
34
33
ORG
ORG
33
SET SLIDE SWITCH TO
115V IF SWITCHABLE
ATX PSU
MAINS IN
ON / OFF
WHI
WHI
RED
ORG
YEL
MAINS
FILTER
PUMP
OVERLOAD
GRN/YEL
GRN/YEL
RED
ORG
YEL
29
WHI
WHI
P2
P1
SV130 PUMP (50/60Hz)
CONNECTIONS
BLU
BRN
GRN/YEL
NL
E
29
75-548
75-549
75-550
EARTH
BONDING POINT

Related product manuals