EasyManua.ls Logo

NAD 3030 - Wiring Diagram

NAD 3030
10 pages
Print Icon
To Next Page IconTo Next Page
To Next Page IconTo Next Page
To Previous Page IconTo Previous Page
To Previous Page IconTo Previous Page
Loading...
SWITCHED
_U
NSWITC
HED
TI-6
TL-7
TO
1L2P
PRIMARY
SECTION
SWITCHED
UNSWITCHED
4)
tMi-6
=
TML~7
THIES
i
[|
FOR
TO
1L2P
PRIMARY
SECTION
:
UL.LO.CSA
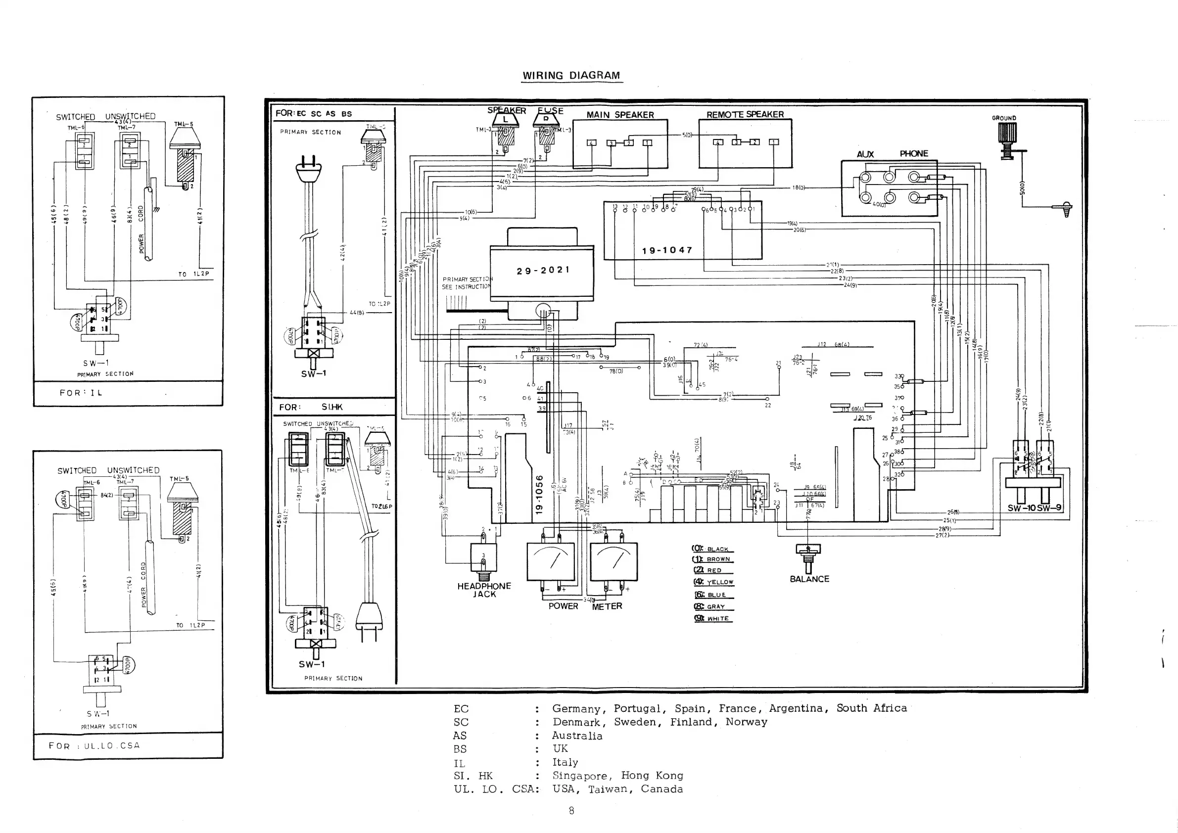
FOR:EC
sc
AS
BS
PRIMARY
SECTION
PRIMARY
SECTIO
SEE
INSTRUCTIO
WIRING
DIAGRAM
REMOTE
SPEAKER
GROUND
|
Ma
(2)
Tel
(=
78(0)
SS
eT
2
(
0
ESS
SESE
(OX
Back
(1x
BROWN,
(Qi
RED
(@
yertow
Bae
{(O:
BLUE
POWER
METER
(>
GRAY
DY
wHite
19-1056
BALANCE
Germany,
Portugal,
Spain,
France,
Argentina,
South
Africa
EC
3
SC
:
Denmark,
Sweden,
Finland,
Norway
AS
:
Australia
BS
:
UK
IL
:
Italy
SI.
HK
:
Singapore,
Hong
Kong
UL.
LO.
CSA:
USA,
Taiwan,
Canada
8

Related product manuals