EasyManua.ls Logo

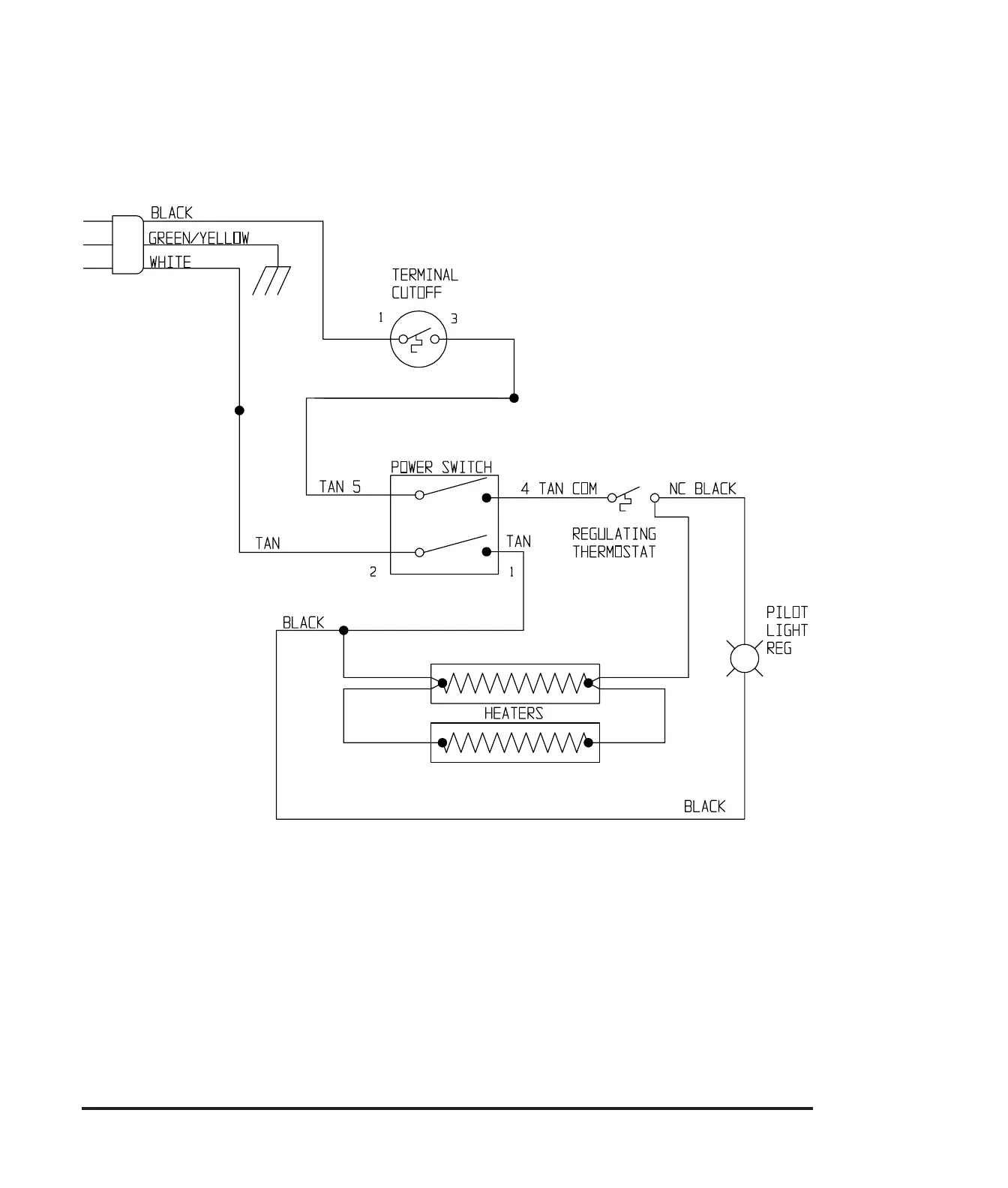
NAPCO 5831 - Wiring Diagrams and Schematics; 120 Volt Wiring Diagram

NAPCO 5831
19 pages
Print Icon
To Next Page IconTo Next Page
To Next Page IconTo Next Page
To Previous Page IconTo Previous Page
To Previous Page IconTo Previous Page
Loading...
12
WIRING DIAGRAMS
120 VOLT WIRING DIAGRAM