EasyManua.ls Logo

NEC MultiSync 4FGe - Page 62

NEC MultiSync 4FGe
192 pages
Print Icon
To Next Page IconTo Next Page
To Next Page IconTo Next Page
To Previous Page IconTo Previous Page
To Previous Page IconTo Previous Page
Loading...
5-1-3.
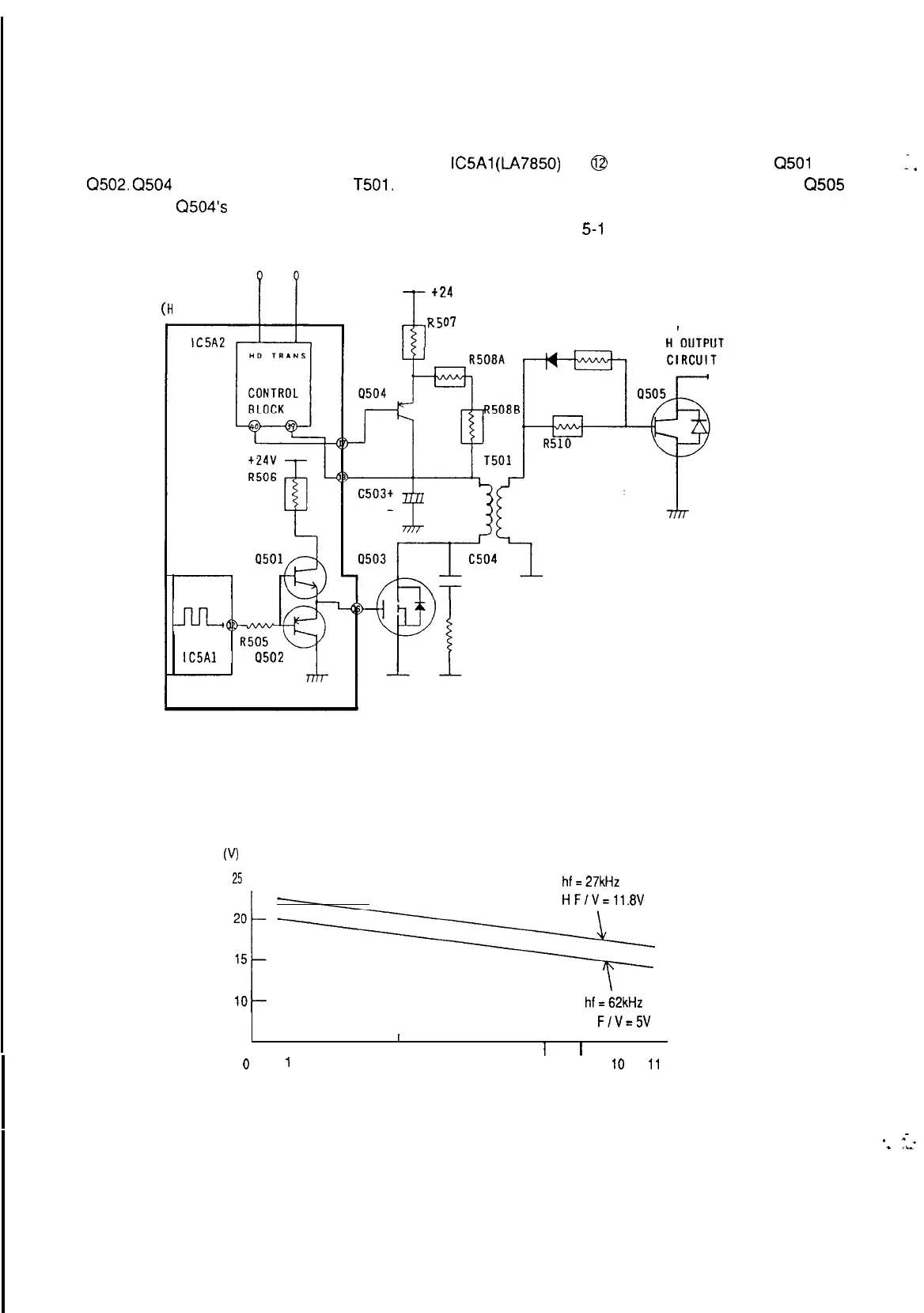
H DRIVE Circuit
The horizontal pre-drive pulse is generated from
IC5Al
(LA7850)
pin @ and input to Q503 via
Q501
and
Q502.
Q504
provides the voltage to
T501.
This voltage is regulated by Q504 to compensate for Q505
power loss. Q504’s collector voltage is controlled by both H F/V and H size voltage. The relationship of
Q504 collector voltage, H FN voltage and H size voltage is shown Fig
5-l
-6.
I
.
PWE-366A
(H
OSC UNIT)
+24
R507
TO
0501 R511
ti,
R509
IC5Al
Q502
(Fig 5-l -5) H Drive circuit
Q504
COLLECTOR
VOLTAGE
(VI
25
t
hf=27kHz
HF/V=11.8V
lOI-
hf=62kHz
H
F/V=5V
I
I I
1
I
I
I
I
I
I I
I
I
I
I
I
0
1
2
3
4 5 6
7
8
9 IO
11
(Fig 5-l-6) The Relationship Q504 collector voltage, H FN voltage and H SIZE voltage
.
--_
*
,_
61

Related product manuals