Art01775
GND
12VDC
AC_HT_HI2
F2
P2
1
10
2
L1
L2
BK/NR
AC_HT_LO
120 VAC
120 VCA
}
3
TEMP
T1
- 12 VDC/VCD
P1
+ 12 VDC/VCD
WH/BC
WH/BC
POWER BOARD / PANNEAU D’ALIMENTATION
ON-OFF
OVERLAY/REVÊTRMENT
MODE
DISPLAY BOARD/CARTE D’AFFICHAGE
8 AMP
AC_HT_LO2
AC_HT_HI
1
2
3
4
5
6
LIMIT_IN
LIMIT_OUT
WH/BC
4
5
6
7
8
9
YL-GN-/JN-VE
WH/BC
WH/BC
A
C
-
+
F1
5 AMP
D
BK/NR
B
RD/RG
BU/BL
WH-VT/BC-VT
1
2
3
4
5
6
7
GN/VE
1
2
3
4
5
H
H
E
2
3
4
P2
P1
7
BK/NR
1
WH-RD/BC-RG
6
RD/RG
RD/RG
RD/RG
BK/NR
1
2
GND
GND
12VDC
12VDC
1
2
P1
HTR_GND
DC_HTR
G
F1
30 AMP
BK/NR
RD/RG
P3
YL/JN
YL/JN
*
I
WH/BC
F
5
BK/NR
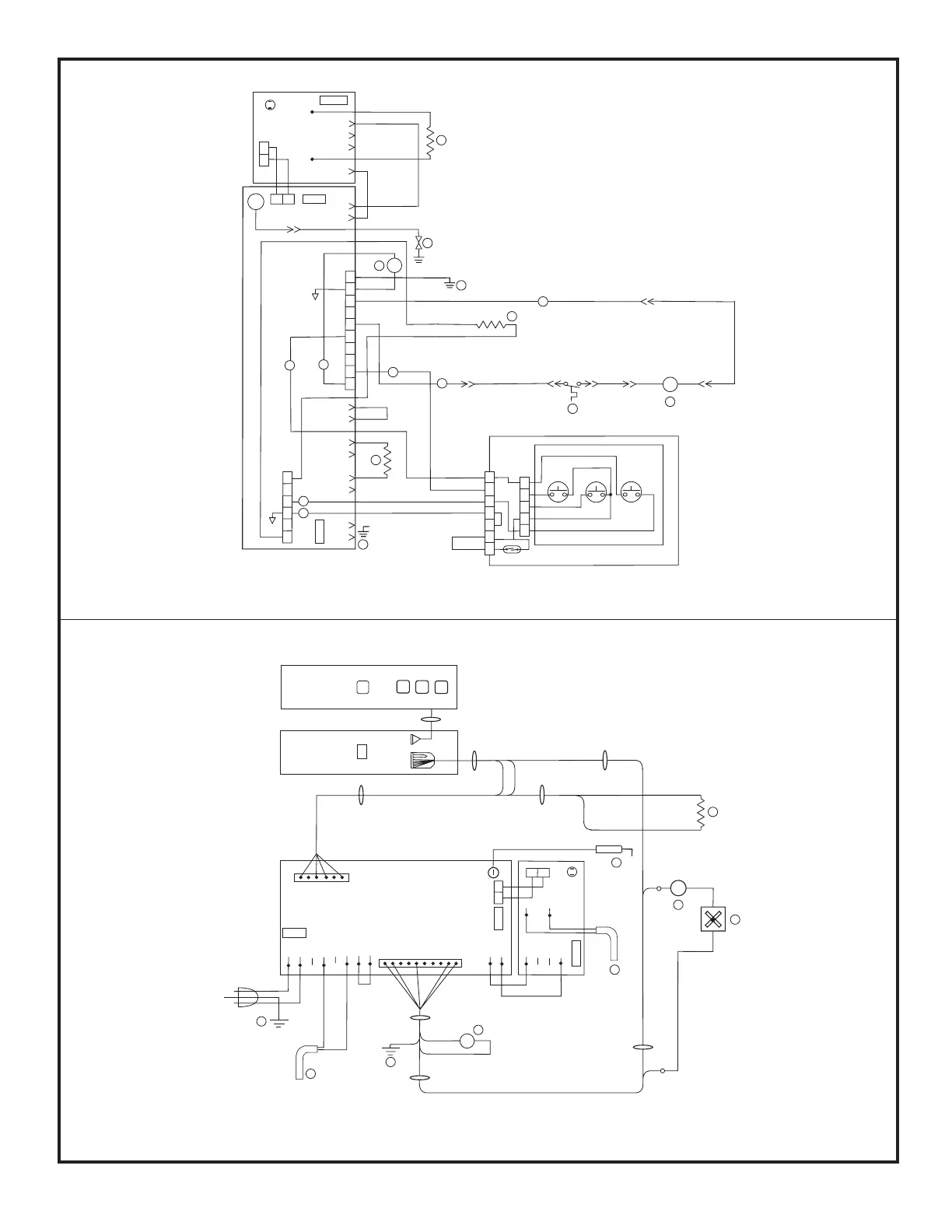
A AC HEATER / ÉLÉMENT CHAUFFANT CA
B THERMISTOR / THERMISTANCE
C GAS VALVE / ROBINET DE GAZ
D IGNITER / ALLUMEUR
E TEMPERATURE SWITCH / INTERRUPTRUR DE TEMPÉRATURE
F FAN / VENTILATEUR
G DC HEATER / ÉLÉMENT CHAUFFANT CD
H CHASSIS GROUND / MASSE DU CHASSIS
I DC BOARD / PANNEAU CD
- OPTIONAL / FACULTATIF
*
*
*
*
*
1 SWITCHED 12VDC / COMMUTÉ 12VCD
2 FUSED CONTINUOUS 12VDC/ CONTINU
FONDU 12VCD
3 COMMUNICATIONS / COMMUNICATIONS
4 DISPLAY GROUND / AFFICHAGE LA TERRE
5 AUXILIARY GROUND / MASSE AUXILIAIRE
6 AUXILIARY +12VDC / AUXILIAIRE +12VCD
7 GAS VALVE +12VDC / ROBINET DE GAZ +12VCD
F1 5 AMP DC FUSE / FUSIBLE DE 5 AMPERES CD
F2 8 AMP AC FUSE / FUSIBLE DE 5 AMPERES CA
F1 30 AMP DC FUSE / FUSIBLE DE 30 AMPERES CD
*
*
*
Art01776
5
L1
L2
P1
4
OVERLAY/REVÊTRMENT
DISPLAY BOARD/
CARTE D’AFFICHAGE
POWER BOARD/ PANNEAU D’ALIMENTATION
+12VDC/VCD
4
P2
T1
5 AMP
AC_HT_HI
LIMIT_IN
LIMIT_OUT
AC_HT_LO
AC_HT_HI
AC_HT_LO
GND
12VDC
H
G
A
7
H
4
-12VDC/VCD
B
6
1
10
1
GND
GND
12V
12V
HTR_GND
DC_HTR
30 AMP
C
2
1
EE
2
3
1
8 AMP
F2
F1
I
D
F
F1
*
A AC HEATER / ÉLÉMENT CHAUFFANT CA
B THERMISTOR / THERMISTANCE
C GAS VALVE / ROBINET DE GAZ
D IGNITER / ALLUMEUR
E TEMPERATURE SWITCH / INTERRUPTRUR DE TEMPÉRATURE
F FAN / VENTILATEUR
G DC HEATER / ÉLÉMENT CHAUFFANT CD
H CHASSIS GROUND / MASSE DU CHASSIS
I DC BOARD / PANNEAU CD
- OPTIONAL / FACULTATIF
*
*
*
*
*
F1 5 AMP DC FUSE / FUSIBLE DE 5 AMPERES CD
F2 8 AMP AC FUSE / FUSIBLE DE 5 AMPERES CA
F1 30 AMP DC FUSE / FUSIBLE DE 30 AMPERES CD
*