EasyManua.ls Logo

Oceanpower OPF138 - Page 29

Oceanpower OPF138
29 pages
Print Icon
To Previous Page IconTo Previous Page
To Previous Page IconTo Previous Page
Loading...
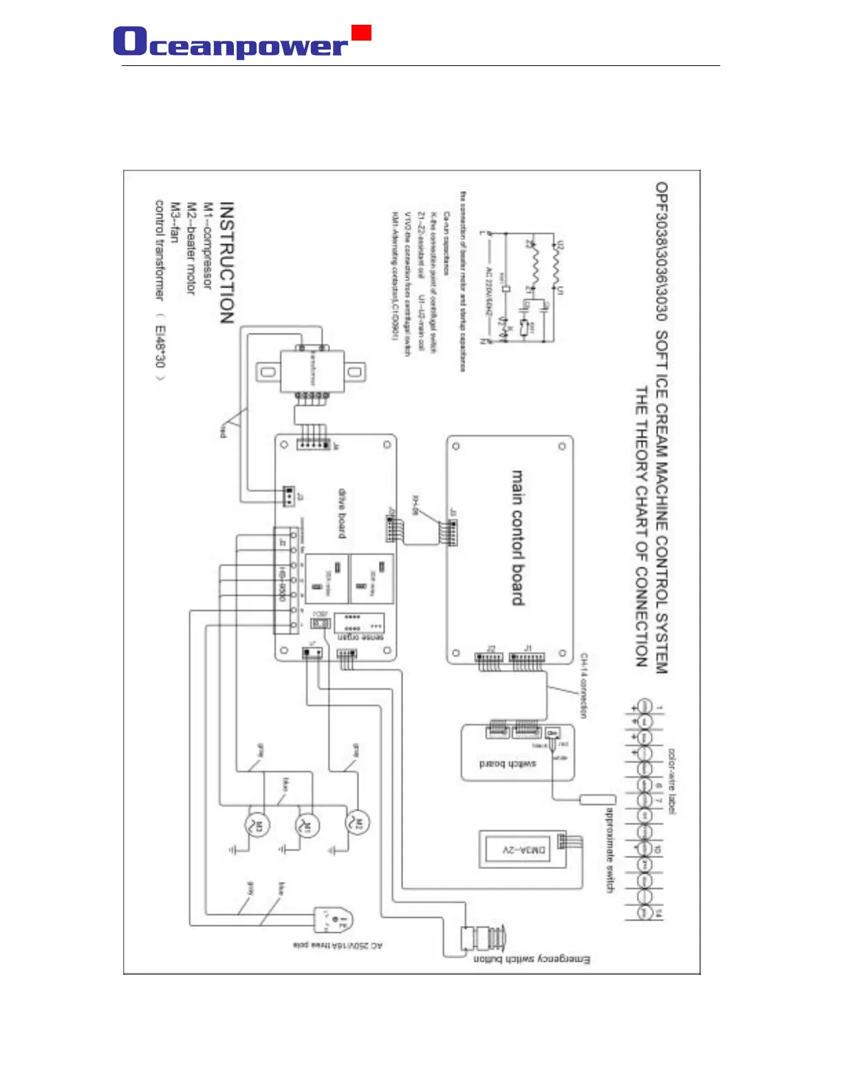
Appendix A
Electric connection chart
29