EasyManua.ls Logo

Oval SU1308 - Wiring; Overall Block Diagram

Oval SU1308
8 pages
Print Icon
To Next Page IconTo Next Page
To Next Page IconTo Next Page
To Previous Page IconTo Previous Page
To Previous Page IconTo Previous Page
Loading...
E-73-2-E
J2
J1 J4
J3
OPEN:0.3to12ms
CLOSE:5to250ms
1
2
P1
Pulsewidthadjust
(MM:Pulsewidthadjustcircuit)
1:1waveshape
circuit
MM
DCpowertopulsegenerator
DCpowertothelogics
2,3,4
11,1
FLOWIN
POWER
5,6
7, 8
9,10
OUT1
OUT2
OUT3
TP2
TP1
1
2
OPEN:One-shot
CLOSE:Uppercutoff
Generatorselect
circuit
Powersupply
circuit
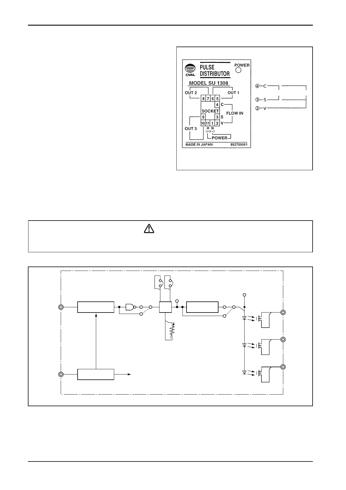
4. WIRING
(1) Separate eld wiring from other power lines
or power circuits to minimize the possibility
of inductive interference.
(2) Terminal arrangement is shown in Fig. 4.1.
(3) M3.5 ×7 screws are used for terminals.
  Ensure good electrical connections.
(4) Upon completion of wiring connections,
install the distributor body into the socket.
Then engage the locking levers on the
socket assembly with the distributor body.
(5) For incoming signal cables from the owme-
ter or other signal sources, cables recom-
mended for the instrument of interest must
be used. Transmission length also depends
on the specication of that instrument.
For other signal cables, electrostati-
c a l l y - shielded, polyethylene-insulated,
vinyl-sheathed control cables (CEVS 1.25
to 2.00mm
2
, 2- or 3-conductor), or equiv-
alent, must be used. With a conductor area
2 mm
2
, the maximum transmission length is
one kilometer.
CAUTION
Make electrical connections upon conrmation of validity of owmeter (pulse gen-
erator) and receiving instrument combination by their model No., serial No., etc.
● Description of Individual Circuits (by block)
Pulse generator select circuit 
   ………Selects the acceptable signal type of pulse generator and shapes the waveform.
Power supply circuit……………Furnishes power of required voltage to individual circuits.
Pulse width adjust circuit ……Selects the “ON” duration of output pulse signals OUT 1, 2, and 3.
1:1 waveshaping circuit………Adjusts the ON/OFF ratio of output signals OUT 1, 2, and 3 to 1:1.
5. OVERALL BLOCK DIAGRAM
Fig. 5.1
Fig. 4.1 Terminal Identication
 Wiring Connections
FLOW IN terminals
2-wire sig. 3-wire sig.
OUT1, OUT2, OUT3
Polarity observation
is not required.