EasyManua.ls Logo

Panasonic CS-A9DKD - 11.1.3. Re-air Purging (Re-installation)

Panasonic CS-A9DKD
88 pages
Print Icon
To Next Page IconTo Next Page
To Next Page IconTo Next Page
To Previous Page IconTo Previous Page
To Previous Page IconTo Previous Page
Loading...
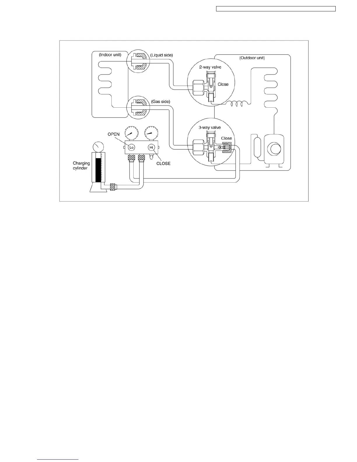
11.1.3. Re-air purging (Re-installation)
1. Confirm that both the 2-way and 3-way valves are set to
the closed position.
2. Connect the charge set and a charging cylinder to the
service port of the 3-way valve.
Leave the valve on the charging cylinder closed.
3. Air purging.
Open the valves on the charging cylinder and the
charge set. Purge the air by loosening the flare nut on
the 2-way valve approximately 45° for 3 seconds then
closing it for 1 minute; repeat 3 times.
After purging the air, use a torque wrench to tighten the
flare nut on the 2-way valve.
4. Check for gas leakage.
Check the flare connections for gas leakage.
5. Discharge the refrigerant.
Close the valve on the charging cylinder and discharge
the refrigerant until the gauge indicates 3 to 5 kg/cm
2
G
(0.3 to 0.5 MPa)
6. Disconnect the charge set and the charging cylinder,
and set the 2-way and 3-way valves to the open
position.
Be sure to use a hexagonal wrench to operate the valve
stems.
7. Mount the valve stem nuts and the service port cap.
Be sure to use a torque wrench to tighten the service
port cap to a torque 1.8 kg.m (18 N.m).
Be sure to check for gas leakage.
Procedure:
59
CS-A7DKD CU-A7DKD / CS-A9DKD CU-A9DKD / CS-A12DKD CU-A12DKD /

Table of Contents

Related product manuals