EasyManua.ls Logo

Panasonic CS-TE15HKE

Panasonic CS-TE15HKE
56 pages
To Next Page IconTo Next Page
To Next Page IconTo Next Page
To Previous Page IconTo Previous Page
To Previous Page IconTo Previous Page
Loading...
13
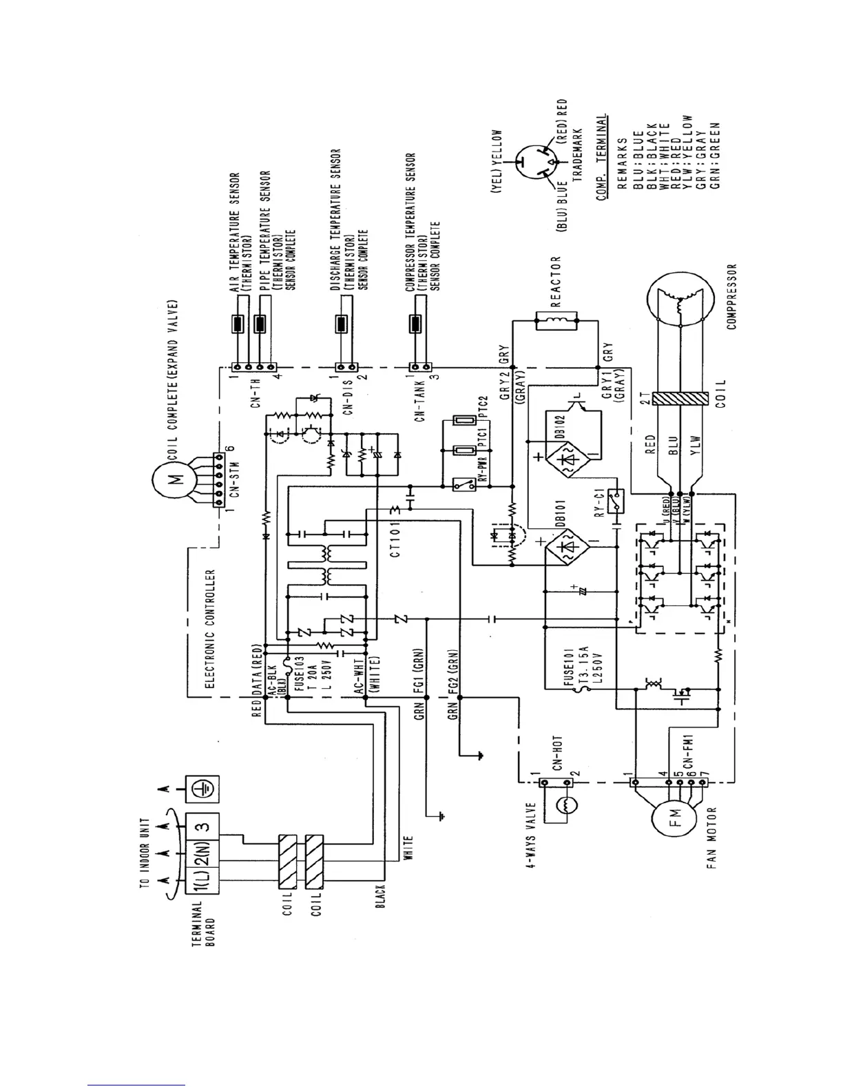
8.2. Outdoor Unit

Table of Contents

Related product manuals