EasyManua.ls Logo

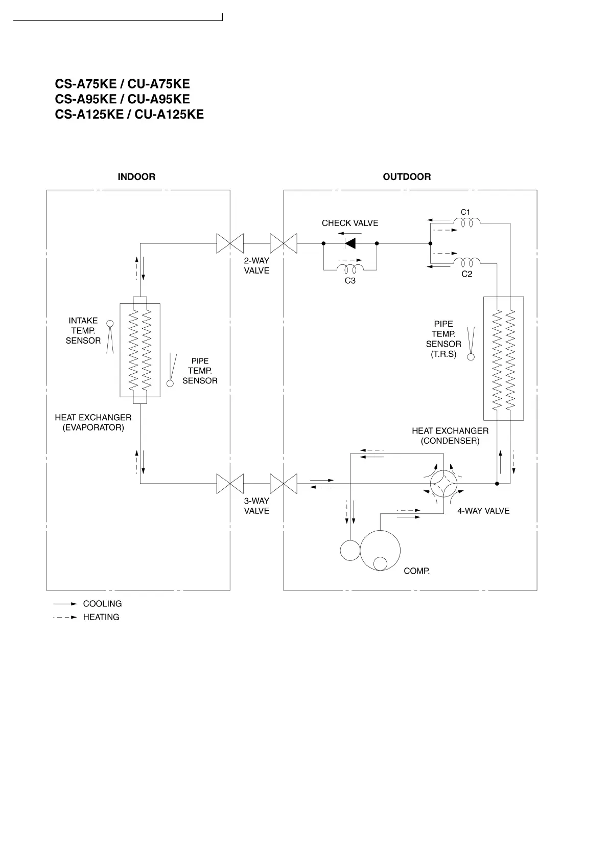
Panasonic CU-A125KE - 5 Refrigeration Cycle Diagram; System Flow and Component Identification

Panasonic CU-A125KE
98 pages
Print Icon
To Next Page IconTo Next Page
To Next Page IconTo Next Page
To Previous Page IconTo Previous Page
To Previous Page IconTo Previous Page
Loading...
5 Refrigeration Cycle Diagram
14
S-A75KE CU-A75KE / CS-A95KE CU-A95KE / CS-A125KE CU-A125KE

Table of Contents

Related product manuals