EasyManua.ls Logo

Panasonic CU-A9HKD - 7 Block Diagram; Cs-A7 Hkd Cu-A7 Hkdcs-A9 Hkd Cu- A9 Hkd

Panasonic CU-A9HKD
78 pages
Print Icon
To Next Page IconTo Next Page
To Next Page IconTo Next Page
To Previous Page IconTo Previous Page
To Previous Page IconTo Previous Page
Loading...
16
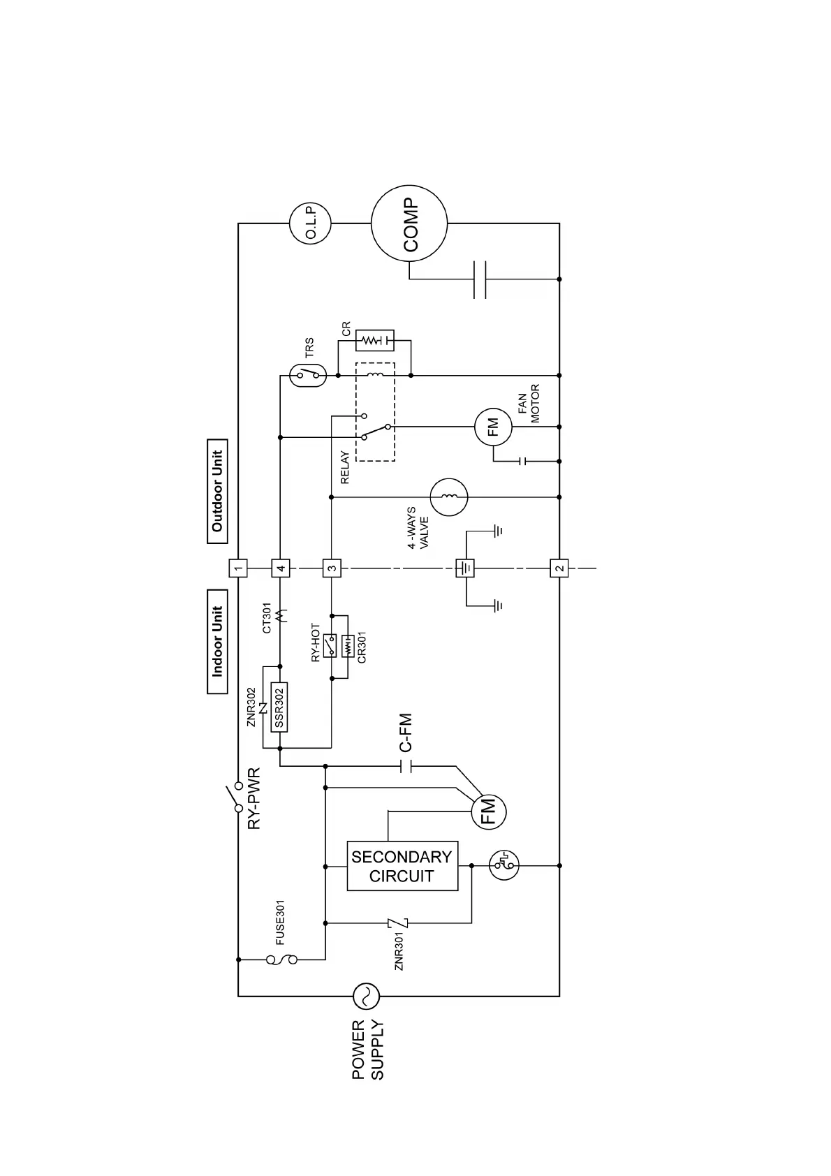
7 Block Diagram
7.1. CS-A7HKD CU-A7HKD
CS-A9HKD CU-A9HKD

Table of Contents