EasyManua.ls Logo

Panasonic NN-SD291W - Schematic Diagram

Panasonic NN-SD291W
26 pages
Print Icon
To Next Page IconTo Next Page
To Next Page IconTo Next Page
To Previous Page IconTo Previous Page
To Previous Page IconTo Previous Page
Loading...
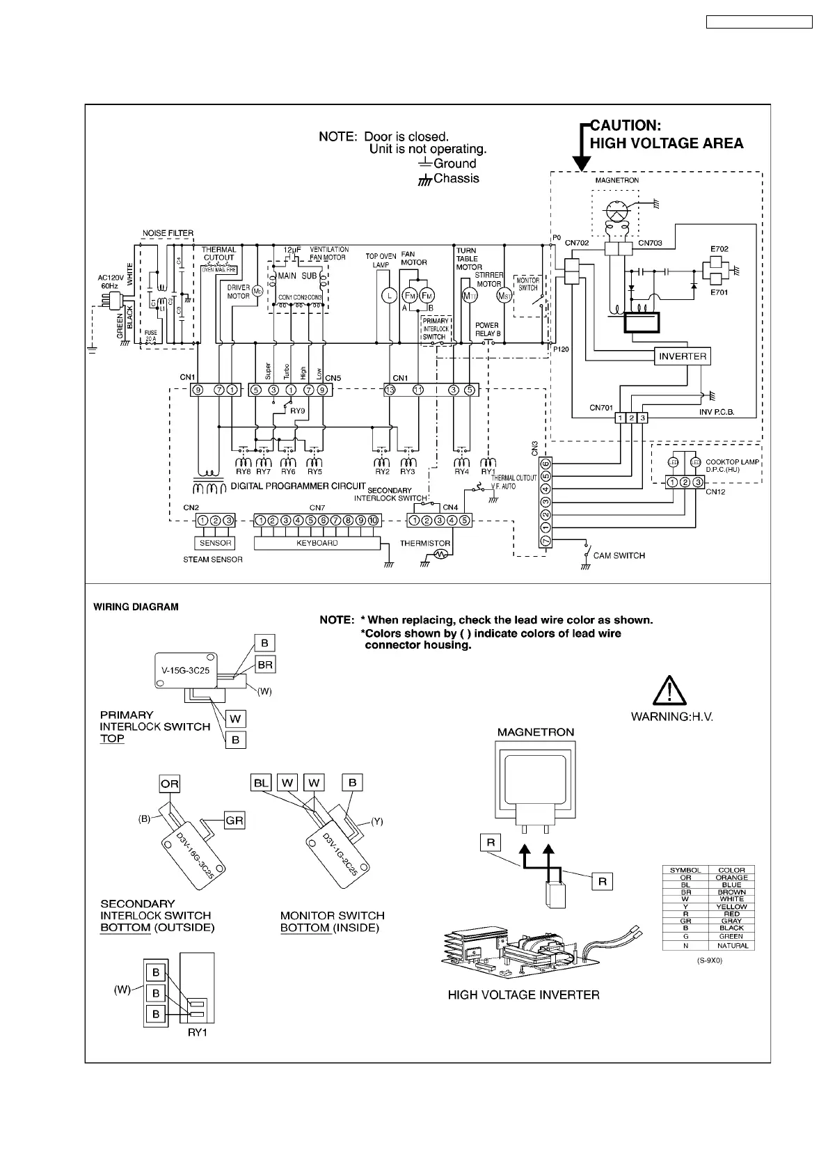
1 SCHEMATIC DIAGRAM
5
NN-SD291S / NN-SD291W

Related product manuals