EasyManua.ls Logo

Panasonic NN-V653WF - Description of Operating Sequence; Variable Power Cooking Control

Panasonic NN-V653WF
52 pages
Print Icon
To Next Page IconTo Next Page
To Next Page IconTo Next Page
To Previous Page IconTo Previous Page
To Previous Page IconTo Previous Page
Loading...
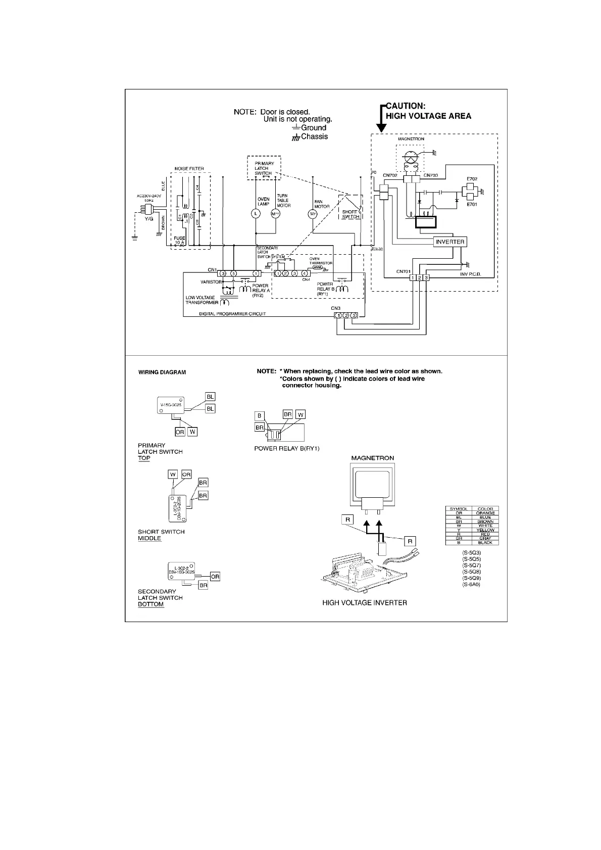
3. DESCRIPTION OF OPERATING SEQUENCE
3.1. Variable power cooking control
High Voltage Inverter Power supply (U) controls output power by the signal from Digital
Programmer Circuit (DPC). Power relay stays ON for P4 to P10 and For P1 to P3, both inverter
drive signal and power relay to control output power.
NOTE:
The ON/OFF time ratio does not correspond with the percentage of
7

Related product manuals