EasyManua.ls Logo

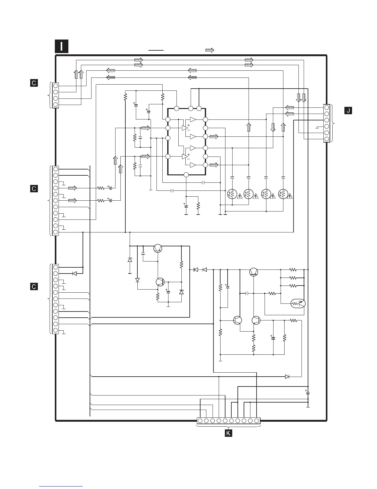
Panasonic SA-PM07E - Schematic Diagram - 10: Power Circuit; I Power Circuit

Panasonic SA-PM07E
19 pages
Print Icon
To Next Page IconTo Next Page
To Next Page IconTo Next Page
To Previous Page IconTo Previous Page
To Previous Page IconTo Previous Page
Loading...
11
10
2
4
6
8
9
7
5
3
1
11
10
2
4
6
8
9
7
5
3
1
2
4
3
1
2
4
6
5
3
1
3
4
5
6
11
12
13
14
7
10
1
2
8
9
R510
10K
C522
16V100
C521
16V10
R513
10K
R521
12K
C251
1000P
R451
12K
C451
1000P
R250
1K
R450
1K
C258
50V2.2
C458
50V2.2
C517
25V100
R518
56K
R452
4.7
R453
4.7
R252
4.7
R253
4.7
C452
0.1
C453
0.1
C252
0.1
C253
0.1
SIGNAL
MUTE
IN1
PRE
GND
IN2
DC
+OUT1
PWR
GND1
-OUT1
+OUT2
PWR
GND2
-OUT2
IC501
LA4663
POWER IC
D630
B0BA5R600016
C633
0.01
D636
R628
1K
D640
B0BA5R000004
C632
25V10
R625
560
D639
D638, D639
RL1N4003S-P
D638
C641
25V10
C642
0.01
R640 1.5KR639 1.5K
R638
120
R637
120
C640
25V10
R648
1.8K
R647
180
R641
100K
R635 1.2
R634 1.2
R633 1.2
Q634
Q633
Q631
Q632
Q625
Q626
C630
25V4700
LOUT-
HP_LOUT
HP_ROUT
ROUT-
7.5V
TUNER_15V
LCH
RCH
9.5V
MUTE_B
D5V
D5V
D633
RL1N4003S-P
HALT
PCONT
SYS6V
9.5V
7.5V
7.5V
9.5V
SYS6V
TUNER_15V
PCONT
HALT
9.5V
D641
B0AACK000004
HP_RIN
HP_LIN
D5V
HP_ROUT
HP_LOUT
POWER CIRCUIT
SCHEMATIC DIAGRAM-10
TO
SPEAKER
CIRCUIT
(CN501B) ON
SCHEMATIC
DIAGRAM-5
TO
SPEAKER
CIRCUIT
(CN502B) ON
SCHEMATIC
DIAGRAM-5
TO
SPEAKER
CIRCUIT
(CN503B) ON
SCHEMATIC
DIAGRAM-5
CN501A
CN502A
CN503A
WH601/
W601
TO
TRANSFORMER
CIRCUIT
(CP601/W601) ON
SCHEMATIC
DIAGRAM-11
TO
HEADPHONE
CIRCUIT
(WH504) ON
SCHEMATIC
DIAGRAM-11
CN504/
W504
: +B SIGNAL LINE : MAIN SIGNAL LINE
STAND BY
VCC1 VCC2
Q626
KTA1046
CURRENT LIMITTING
SWITCH
Q634
KTA1046
CURRENT LIMITTING
Q625
KTC3199GRTA
REGULATOR
Q631, 632
KTC3199GRTA
CURRENT AMP
CONTROL
Q633
KRA110MTA
SHORT CIRCUIT
CURRENT PROTECTION
C259
0.1
C459
0.1
10
2
4
6
8
9
7
5
3
1

Related product manuals