EasyManua.ls Logo

Panasonic SB-PS81 - Page 76

Panasonic SB-PS81
154 pages
Print Icon
To Next Page IconTo Next Page
To Next Page IconTo Next Page
To Previous Page IconTo Previous Page
To Previous Page IconTo Previous Page
Loading...
C2CBJG000460
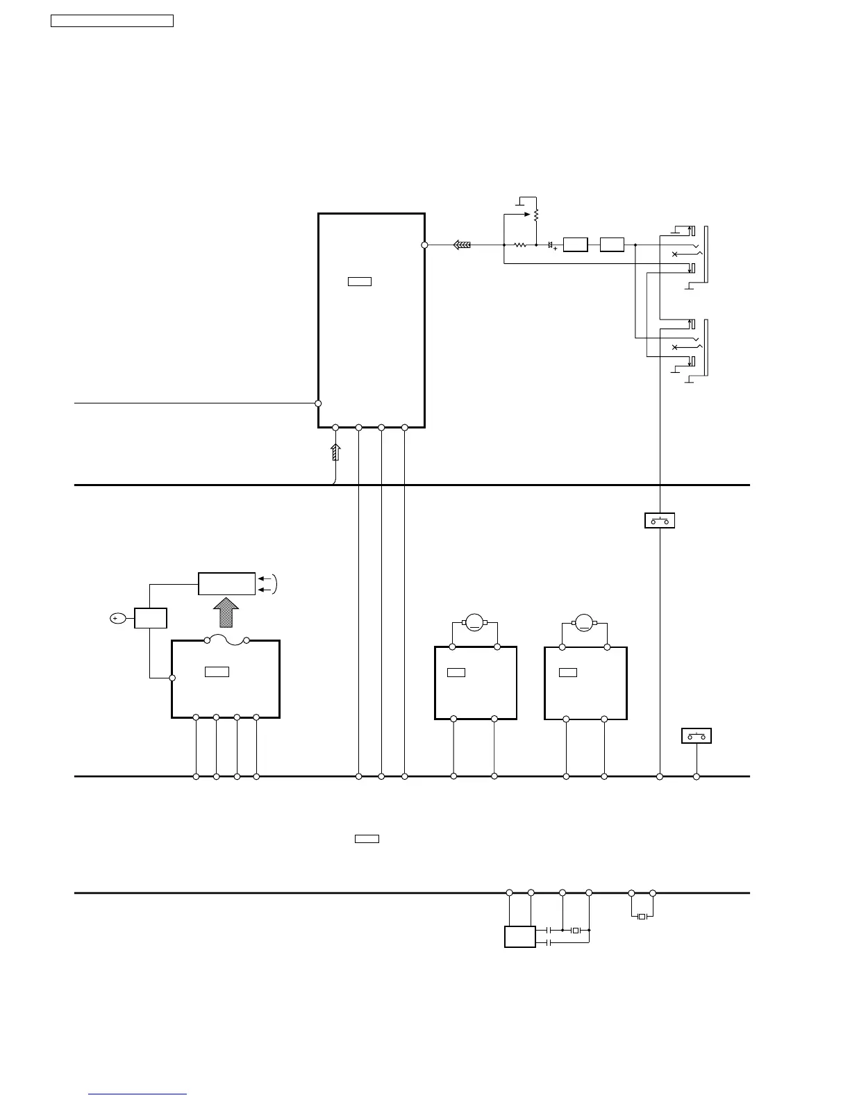
MICROPROCESSOR
IC6800
XCOUT
11
XCIN
10
X6801
6
MBP1
7
MBP2
Q6001,
Q6002
XOUT
13
XIN
15
X6800
BEAT
PROOF
SWITCH
34
77
64(63)
Q6817
LIMITER
Q6806,Q6807
MIC
AMP
JK6800
MIC1
JK6802
MIC2
S6810~S6815
KEY SW
VR6801
IC2813
C1BB00000801
KARAOKE IC
33 32
KEY1
97
S6800~S6809
KEY SW
KEY2
92
52
KAT_LAT
54
KAT_CLK
53
KAT_DAT
51~25,
23~18
FL DISPLAY
FL6800
DIG00~
DIG06
Q6825~
Q6828
FL
DRIVER
DIG07~
DIG10
58~61
62~64,
1~4
SEG00~
SEG32
B
FROM POWER
TRANSFORMER
SCK
46
FL_CLK
7
SDATA
45
FL_DA
8
/CS
43
FL_CS
6
/RESET
42
FL_RST
5
FL DISPLAY
IC6803
C0HBB0000039
75(74)
LOUT
OUT2
2
OUT1
4
RM11
UP/DOWN MOTOR
9
R_IN
7
F_IN
26
UP/DOWN F
20
UP/DOWN R
IC11
C0GAG0000007
UP/ DOWN
MOTOR DRIVER
M
OUT2
2
OUT1
4
9
R_IN
7
F_IN
3
OP/CL_FWD
2
OP/CL_REV
RM21
LOADING MOTOR
IC21
C0GAG0000007
LOADING
MOTOR DRIVER
M
76
SA-VK81DGCS / SA-VK81DGCP

Table of Contents

Related product manuals