EasyManua.ls Logo

Panasonic SR-DF101 - Parts Identification; Control Panel Overview; Appliance Components

Panasonic SR-DF101
41 pages
To Next Page IconTo Next Page
To Next Page IconTo Next Page
To Previous Page IconTo Previous Page
To Previous Page IconTo Previous Page
Loading...
4
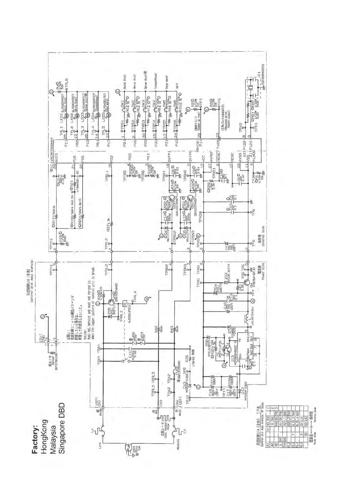
1 SR-DF101,181 Electric Circuit Diagram
IP3830_SR-DF101_Eng_19_121224.in4 4 2012-12-24 17:19:32

Other manuals for Panasonic SR-DF101

Related product manuals