EasyManua.ls Logo

PEERLESS PureFire REV2 PF-80 - Special Applications

Default Icon
95 pages
Print Icon
To Next Page IconTo Next Page
To Next Page IconTo Next Page
To Previous Page IconTo Previous Page
To Previous Page IconTo Previous Page
Loading...
25
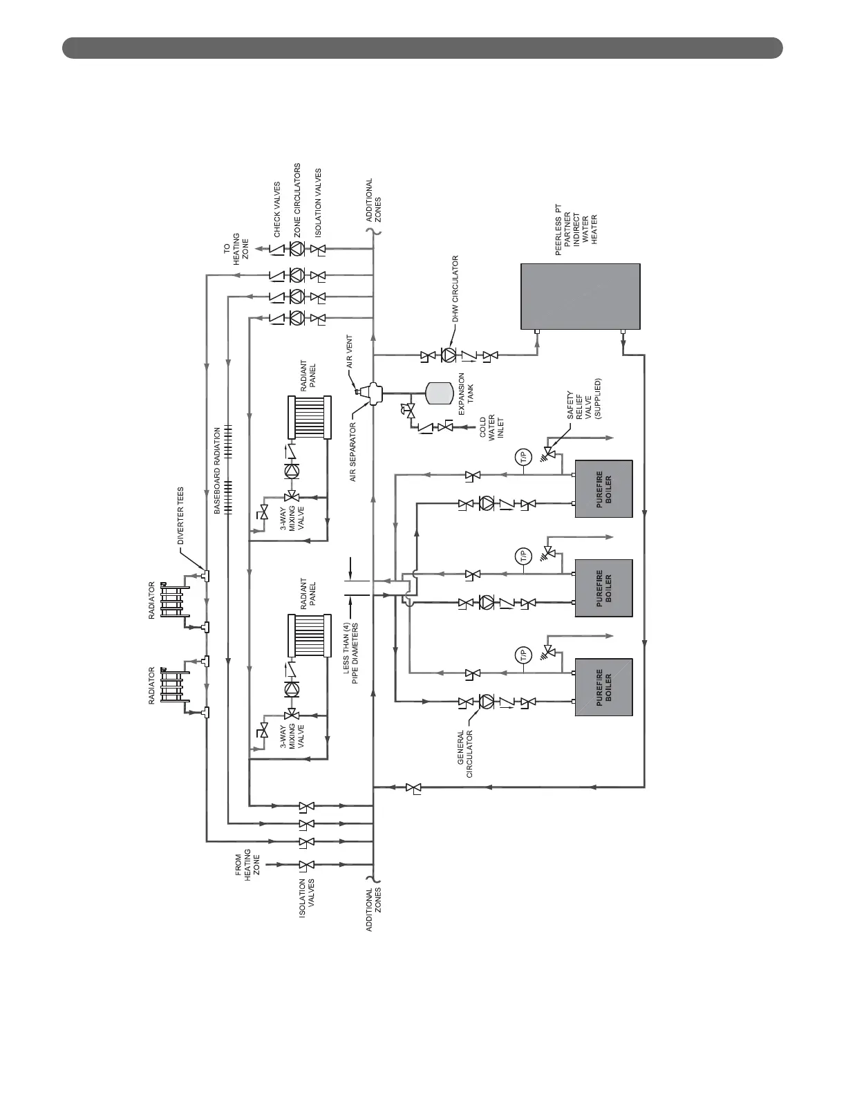
Figure 4.8: Three Boilers, Primary/Secondary with Five Zones (Zone Circulator)
WATER PIPING AND CONTROLS

Table of Contents

Related product manuals