EasyManua.ls Logo

PEERLESS Series 63 - Page 33

PEERLESS Series 63
52 pages
Print Icon
To Next Page IconTo Next Page
To Next Page IconTo Next Page
To Previous Page IconTo Previous Page
To Previous Page IconTo Previous Page
Loading...
31
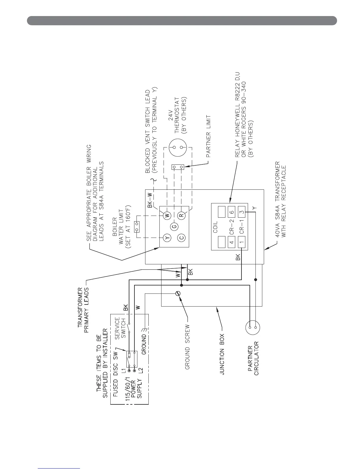
ELECTRICAL
Figure 7.15: Typical Steam Boiler Indirect Water Heater Wiring

Table of Contents

Related product manuals