EasyManua.ls Logo

Phenix 4100-10 - Page 22

Phenix 4100-10
25 pages
Print Icon
To Next Page IconTo Next Page
To Next Page IconTo Next Page
To Previous Page IconTo Previous Page
To Previous Page IconTo Previous Page
Loading...
10-4
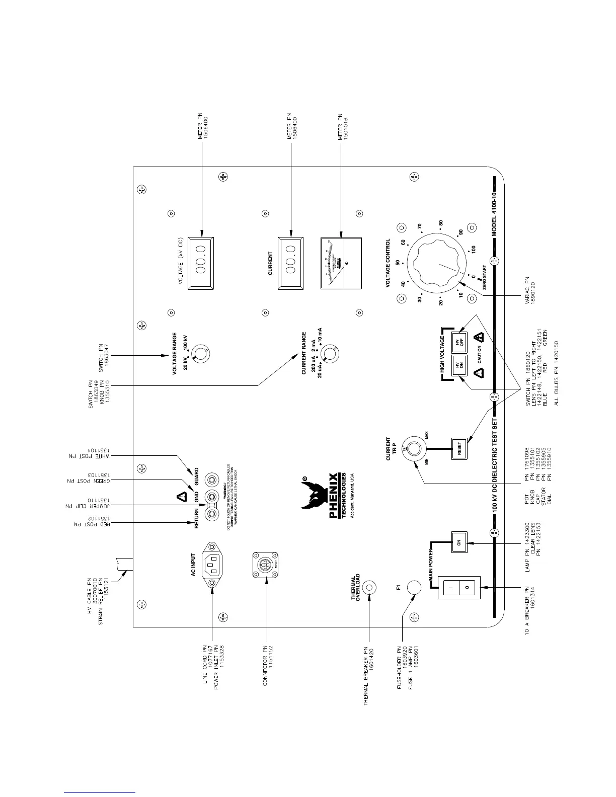
4100-10 PARTS LIST

Related product manuals