EasyManua.ls Logo

Philips MRV640 - IC7106 NCP303 LSN29, Digital Board 2.1 Chrysalis, Reset Circuit; IC7501 NCP1570 D, Digital Board 2.1 Chrysalis, DC;DC Converter Control

Philips MRV640
151 pages
Print Icon
To Next Page IconTo Next Page
To Next Page IconTo Next Page
To Previous Page IconTo Previous Page
To Previous Page IconTo Previous Page
Loading...
Circuit-, IC descriptions and list of abbreviations
EN 135DVDR615, MRV640 9.
9.8.3 ICs Digital Board Chrysalis
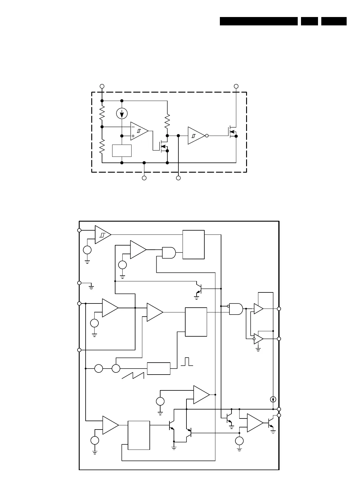
IC7106 NCP303LSN29, Digital Board 2.1 Chrysalis, Reset Circuit
IC7501 NCP1570D, Digital Board 2.1 Chrysalis, DC/DC Converter Control
NCP303LSNxxT1
Open Drain Output Configuration
t
ut
V
ref
2 Input
3 Gnd
5C
D
R
D
1 Reset Output
NCP1570
+
UVLO COMP
+
+
+
Fault Latch
Set Dominant
+
0.25 V
Error Amp
R
S
Q
PWM Latch
Reset Dominant
PWM COMP
+
Σ
OSC
Art Ramp
80%, 200 kHz
0.525 V
+
8.5 V/7.5 V
+
0.985 V
S
R
Q
V
CC
GND
V
FB
COMP
GATE(H)
GATE(L)
PGDELAY
PWRGD
Non
Overlap
V
CC
+
0.89 V/0.69 V
+
+
0.25 V
S
R
Q
PGDELAY Latch
Set Dominant
+
+
3.3 V
12 µA
+

Related product manuals