EasyManua.ls Logo

Piazzetta Multifuoco 2003 - Wiring Diagram and Components

Piazzetta Multifuoco 2003
Print Icon
To Next Page IconTo Next Page
To Next Page IconTo Next Page
To Previous Page IconTo Previous Page
To Previous Page IconTo Previous Page
Loading...
48
A
B
C
D
E
F
G
H
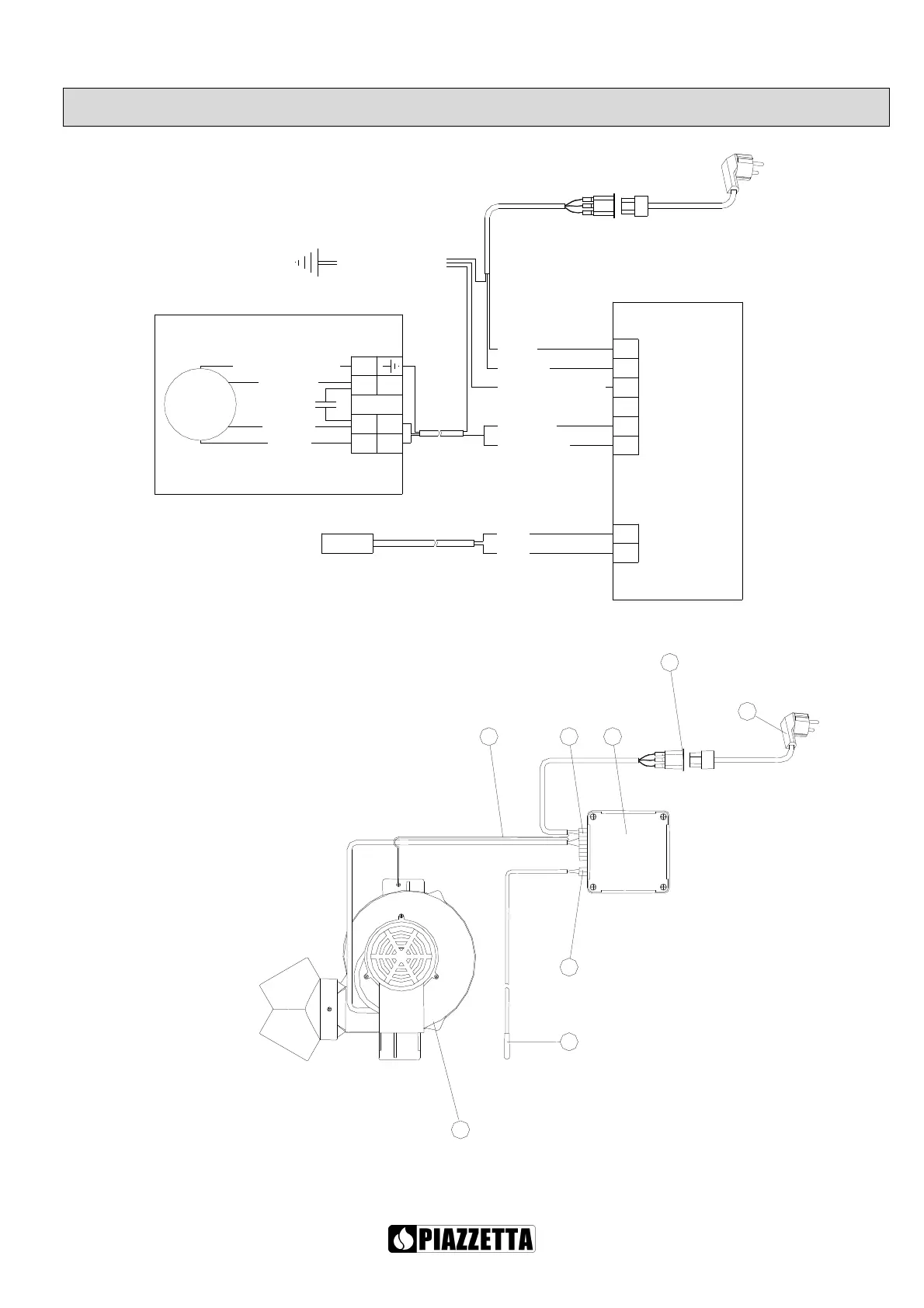
A. Fan
B. Power supply terminal
C. Radio-control box
D. PT probe terminal
E. PT probe
F. Power cord
G. Ground wire
H. IEC outlet
BLUE
L
BROWN (L)
TERMINAL
FAN
RED
RED
TERMINAL
2-POLE
2
1
M
BROWN
YELLOW-GREEN
BLACK
N
YELLOW-GREEN
BLUE (N)
BLUE
BROWN
RADIO-CONTROL BOX
6-POLE
GROUNDING
THERMOSTATIC
PROBE
5
6
1
2
3
4
YELLOW-GREEN
9. WIRING DIAGRAM
CAUTION! EACH OPERATION MUST BE PERFORMED WITH THE POWER DISCONNECTED
AND BY QUALIFIED PERSONNEL

Other manuals for Piazzetta Multifuoco 2003

Related product manuals