EasyManua.ls Logo

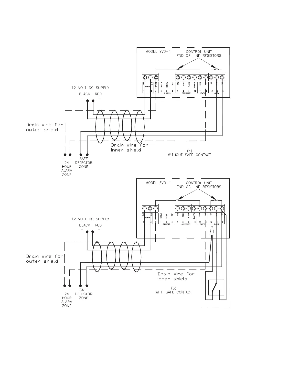
Potter EVD-1 - EVD Wiring with Safe Detector Zone and 24 Hour Alarm Zone

Default Icon
15 pages
Print Icon
To Next Page IconTo Next Page
To Next Page IconTo Next Page
To Previous Page IconTo Previous Page
To Previous Page IconTo Previous Page
Loading...
9
EVD-1 • 5401043 • REV M • 9/07
Recommended Control Panel Wiring With Safe Detector Zone And 24 Hour Alarm (High Security "B" Cable Required For UL Safe
Complete Installations)
Figure 3b
DWG# 1043-10

Related product manuals