EasyManua.ls Logo

Premisys MP - Page 26

Premisys MP
52 pages
Print Icon
To Next Page IconTo Next Page
To Next Page IconTo Next Page
To Previous Page IconTo Previous Page
To Previous Page IconTo Previous Page
Loading...
26
Packaged and Split Rooftop Ventilator
© 2021 Mitsubishi Electric US, Inc.
PremiSys
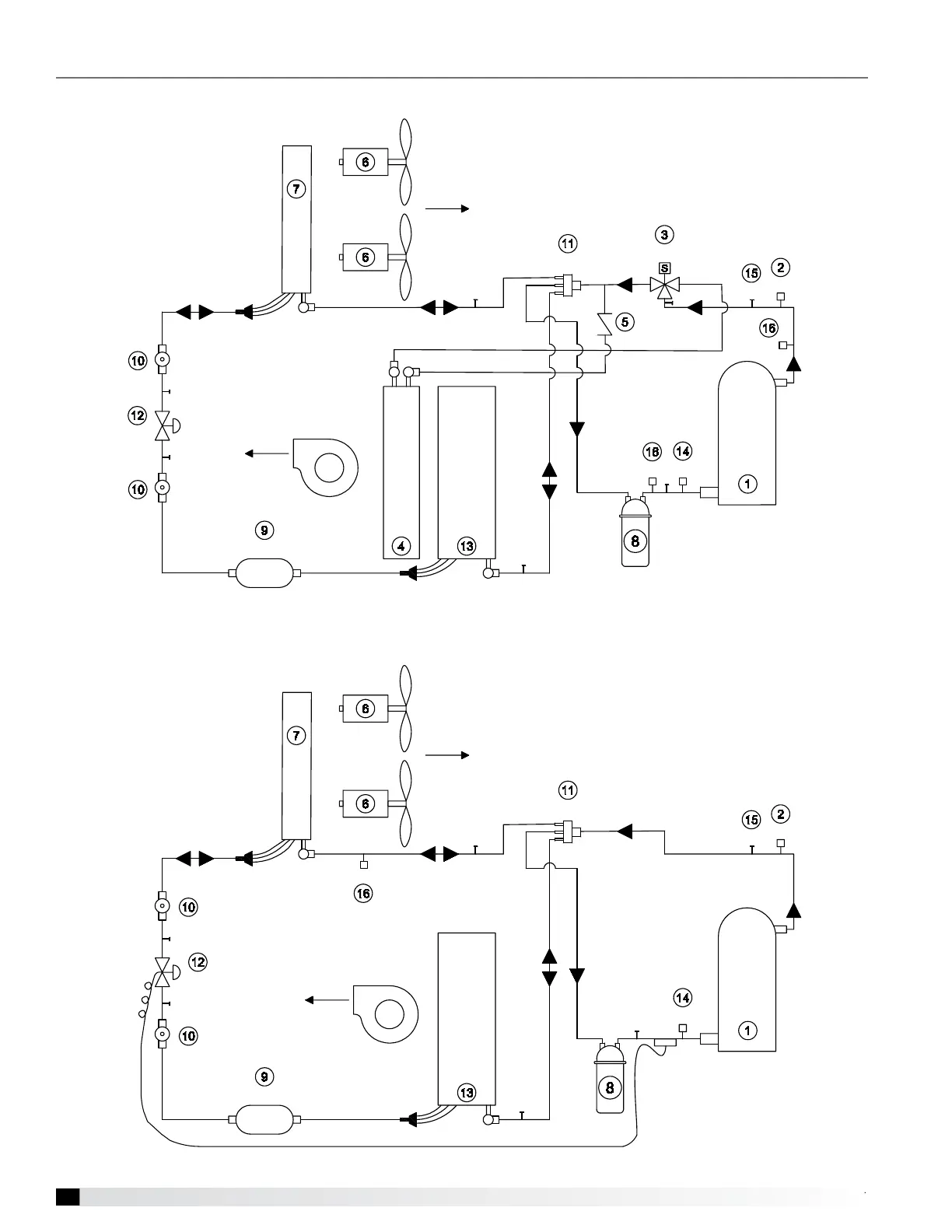
Factory-Installed Refrigeration System Components
Air-Source Heat Pump with Three Way Hot Gas Reheat
4WV
Outdoor Coil
Indoor Coil
Outdoor Airflow
Hot Gas Reheat Coil
Supply
Airflow
Compressor
PT
HRV
LPS
SG
SG
EXV
FDS
HPS
SV
HCV
ACC
4WV
Outdoor Coil
Indoor Coil
Outdoor Airflow
Supply
Airflow
Compressor
PT
LPS
SG
SG
TXV
FDS
HPS
SV
ACC
PT

Related product manuals