EasyManua.ls Logo

QuickJack BL-3500SLX - Labels

Default Icon
72 pages
Print Icon
To Next Page IconTo Next Page
To Next Page IconTo Next Page
To Previous Page IconTo Previous Page
To Previous Page IconTo Previous Page
Loading...
QuickJack™ Portable Car Jack 53 P/N 5900959Rev. L1 December 2020
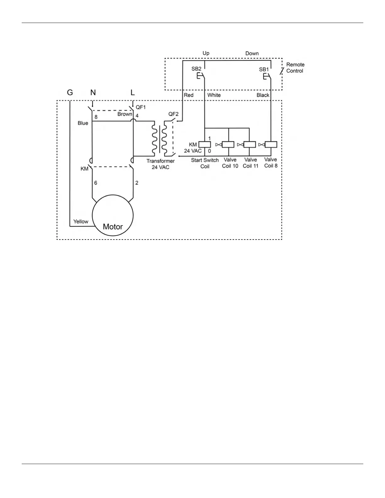
220 VAC Wiring Diagram (CE-approved)

Related product manuals