EasyManua.ls Logo

Quicksilver 505 Cabin - Page 41

Quicksilver 505 Cabin
47 pages
Print Icon
To Next Page IconTo Next Page
To Next Page IconTo Next Page
To Previous Page IconTo Previous Page
To Previous Page IconTo Previous Page
Loading...
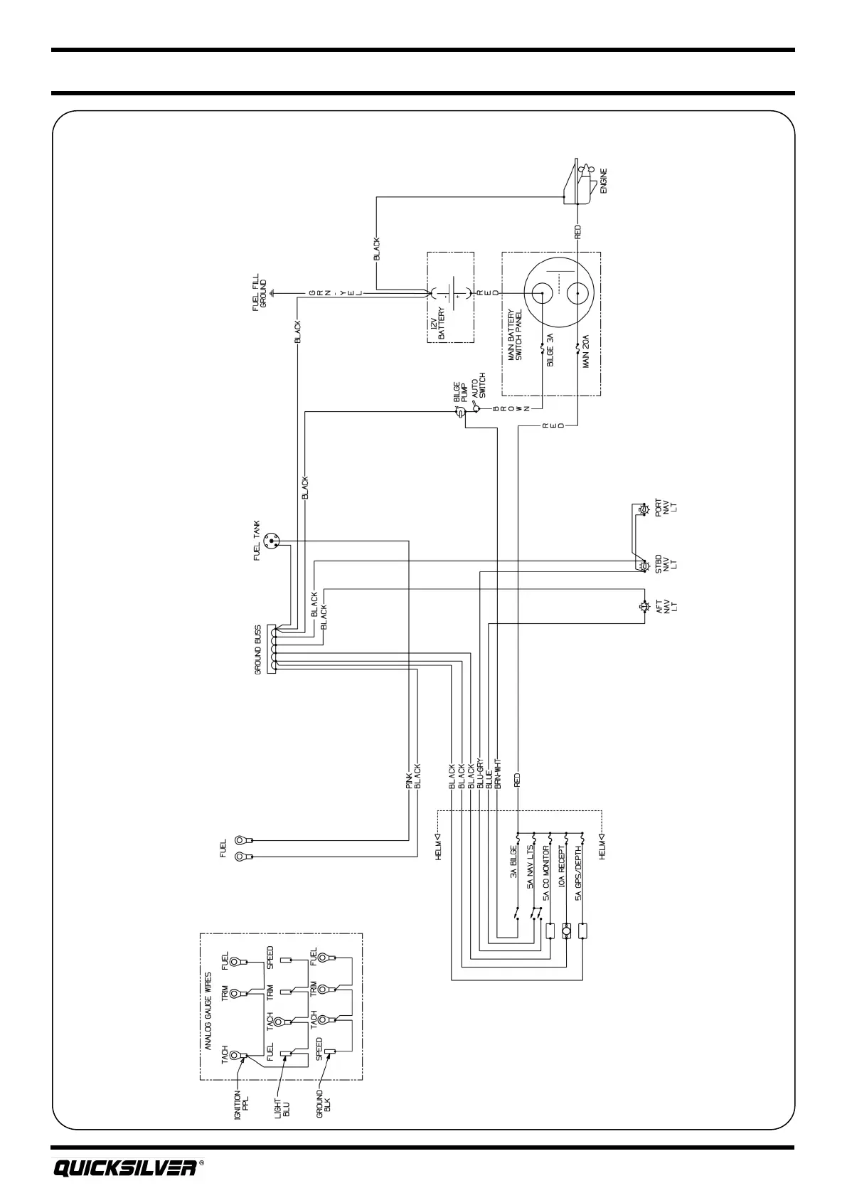
Quicksilver 505CAB — Electrical Systems
29
DC Wiring Schemac

Related product manuals