EasyManua.ls Logo

Quincy Compressor QMA 75 - QMA 100;125;150 Wye-Delta Starting Control Schematic

Quincy Compressor QMA 75
69 pages
Print Icon
To Next Page IconTo Next Page
To Next Page IconTo Next Page
To Previous Page IconTo Previous Page
To Previous Page IconTo Previous Page
Loading...
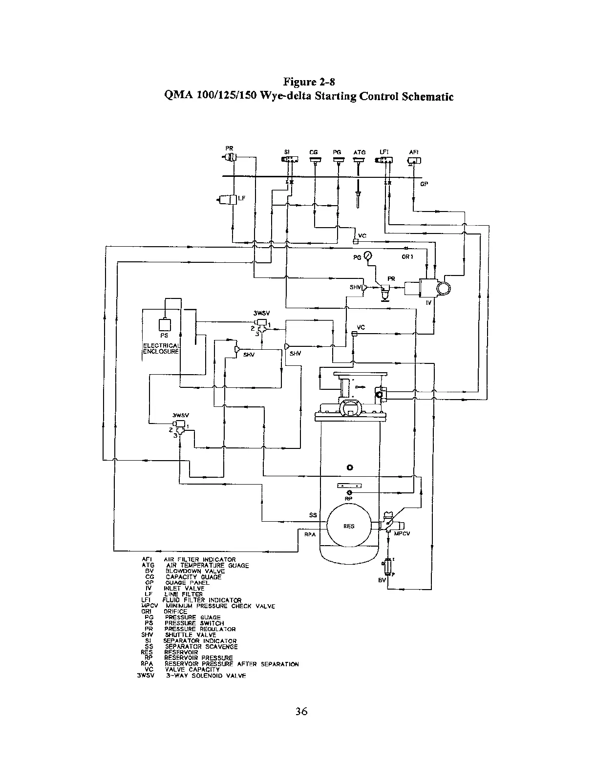
Figure 2-8
QMA 100/125/150 Wye-delta Starting Control Schematic
PR
St
CG PG
ATG LFl
AFI
F
“T-w
1
;, ‘i ‘: ‘=
GP
LF
!
t
I
PG
7
OR 1
I
I
I
SHV
F-‘,~,, [+- -‘,c‘:“’
3WSV
2’
Vc
Ps
3
ELECTRICA
ENCLOSURE
SHV
~
Ii
A
A.
I
3WSV
I)
3
----t-l=l l_-
L
] RFIA
IR FILTER INDICATOR
41R .~EkjPERATUR~ GUAGE
.-,-,.- ,-,..,.- .-,..-,.
ANIMUM PRESSURE CHECK VALVE
GE
rcH
JLATOR
E
IICATOR
AVENGE
SSURE
SSURE AFTER SEPARATION
‘ALVE CAPACITY
3-WAY SOLENOIO VALVE
I
36

Table of Contents

Related product manuals