EasyManua.ls Logo

Rangemaster 60S - Technical Diagrams; 60 S Model Circuit Diagram

Rangemaster 60S
16 pages
Print Icon
To Next Page IconTo Next Page
To Next Page IconTo Next Page
To Previous Page IconTo Previous Page
To Previous Page IconTo Previous Page
Loading...
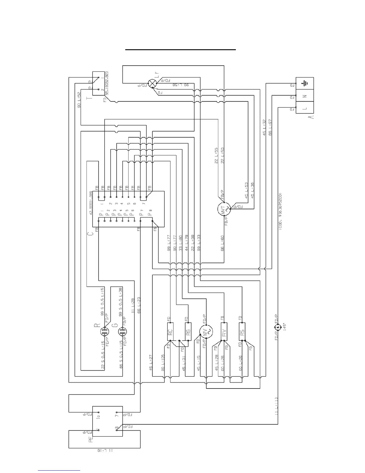
9 9880015700 E OVEN RANGEMASTER 03-2006
SERVICE – WARNING: Disconnect from electricity before servicing. Check appliance is safe when
you have finished.
mod. 60S CIRCUIT DIAGRAM

Related product manuals