EasyManua.ls Logo

rav RAV430 - Page 93

Default Icon
173 pages
Print Icon
To Next Page IconTo Next Page
To Next Page IconTo Next Page
To Previous Page IconTo Previous Page
To Previous Page IconTo Previous Page
Loading...
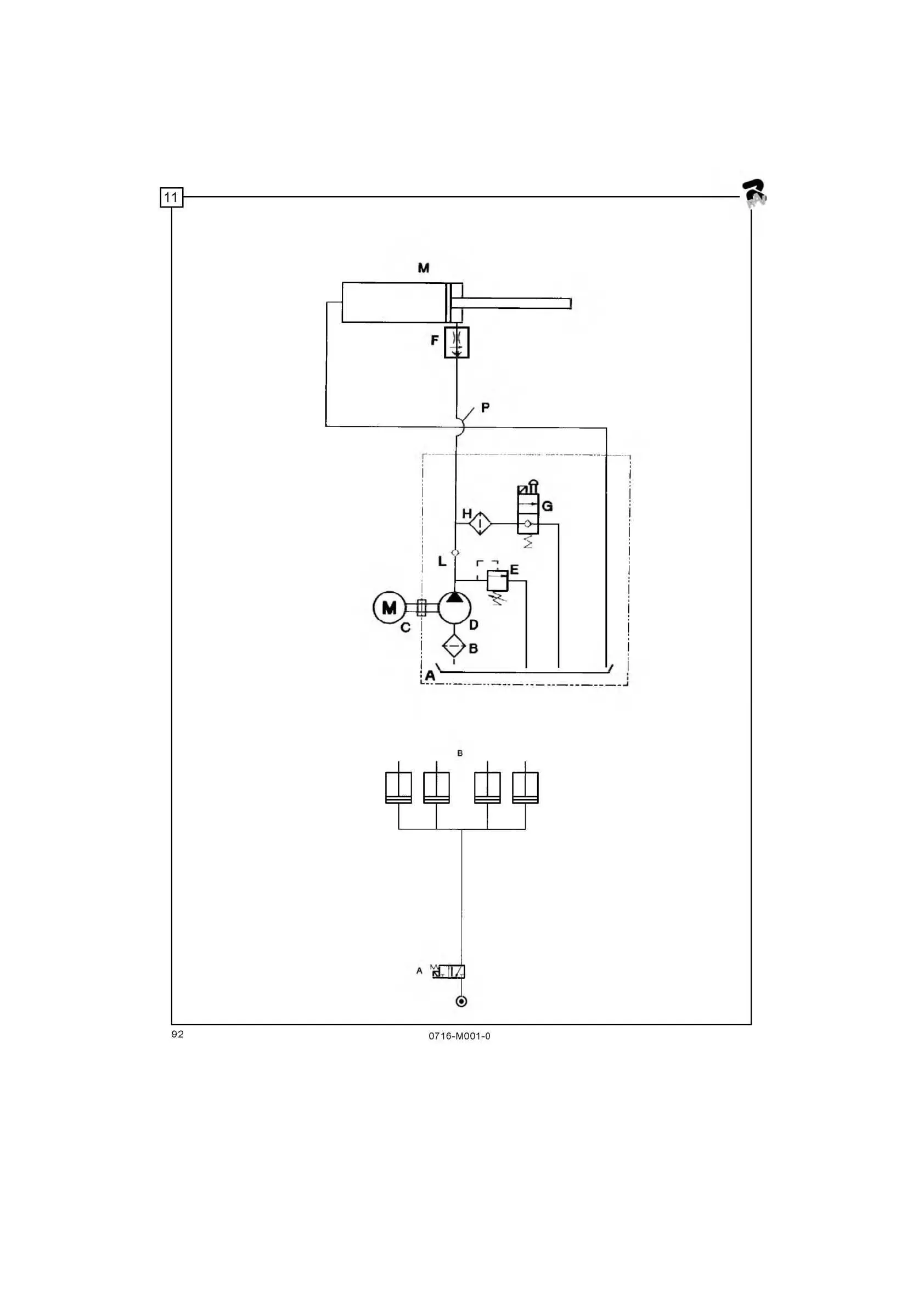
SCHEMA IMPIANTO OLEODINAMICO
СХЕМА ГИДРАВЛИЧЕСКИХ СОЕДИНЕНИЙ
SCHEMA IMPIANTO PNEUMATICO
СХЕМА ПНЕВМАТИЧЕСКИХ СОЕДИНЕНИЙ

Related product manuals