EasyManua.ls Logo

Rayco C120R - A;C Schematic 39965 Rev A

Rayco C120R
100 pages
Print Icon
To Next Page IconTo Next Page
To Next Page IconTo Next Page
To Previous Page IconTo Previous Page
To Previous Page IconTo Previous Page
Loading...
C120R Operator Service Maintenance Manual
800.392.2686
71
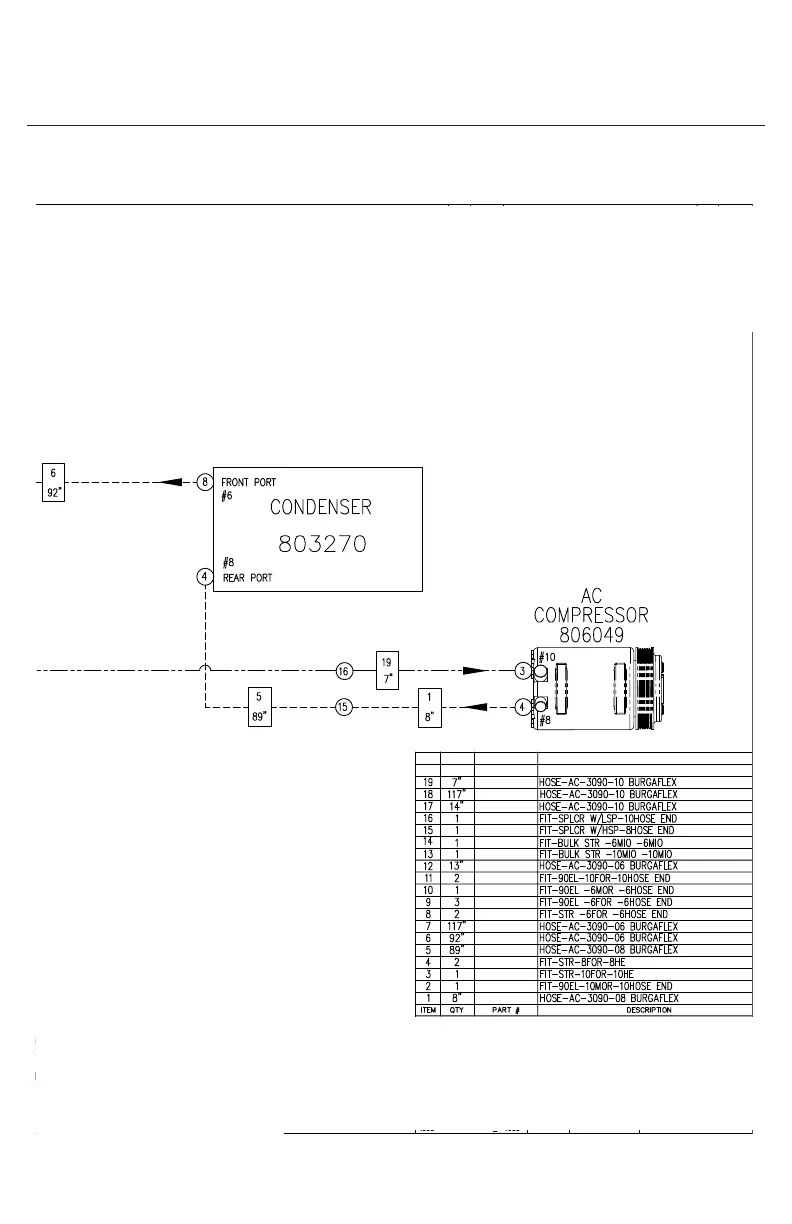
A/C Schematic 39965 Rev A

Related product manuals