EasyManua.ls Logo

Raypak 302-902 - Page 58

Raypak 302-902
65 pages
Print Icon
To Next Page IconTo Next Page
To Next Page IconTo Next Page
To Previous Page IconTo Previous Page
To Previous Page IconTo Previous Page
Loading...
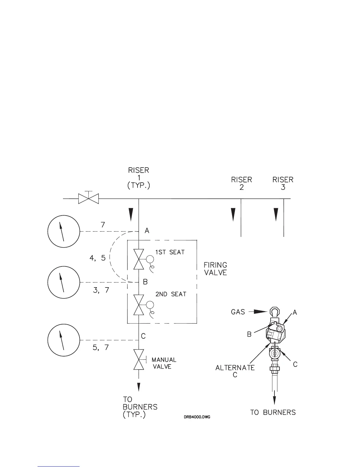
4) Next, close the upstream manual gas valve and remove the manometers from test point A and from test point B.
Connect a rubber tube from test point A to test point B and open the upstream manual gas valve. Make sure that test
points A & B have been opened so as to allow gas to flow. This will bring pressure to the second valve seat.
5) Open test point C and connect a second rubber tube to it. Connect the other end of the tube to a manometer and
look for a build up of pressure. Increasing pressure indicates a leaking gas valve.
6) Remove rubber test tube and manometers. Close each test point valve as the tubes are removed.
7) Connect a manometer to each test point (one at a time) and look for a build up of pressure. If a build up of pressure is
detected, check each test point valve to see if it is tightly closed. If leak persists, replace test point valve(s).
8) After no leakage has been verified at all valve seats and test valves, open downstream leak tests valve and restore
electrical power to boiler.
This completes leak testing for a single Hi Delta manifold riser. Repeat steps 1-8 for each riser.
58

Related product manuals