EasyManua.ls Logo

Ready Remote 24927 - Page 21

Default Icon
79 pages
Print Icon
To Next Page IconTo Next Page
To Next Page IconTo Next Page
To Previous Page IconTo Previous Page
To Previous Page IconTo Previous Page
Loading...
18
© 2006 Directed Electronics
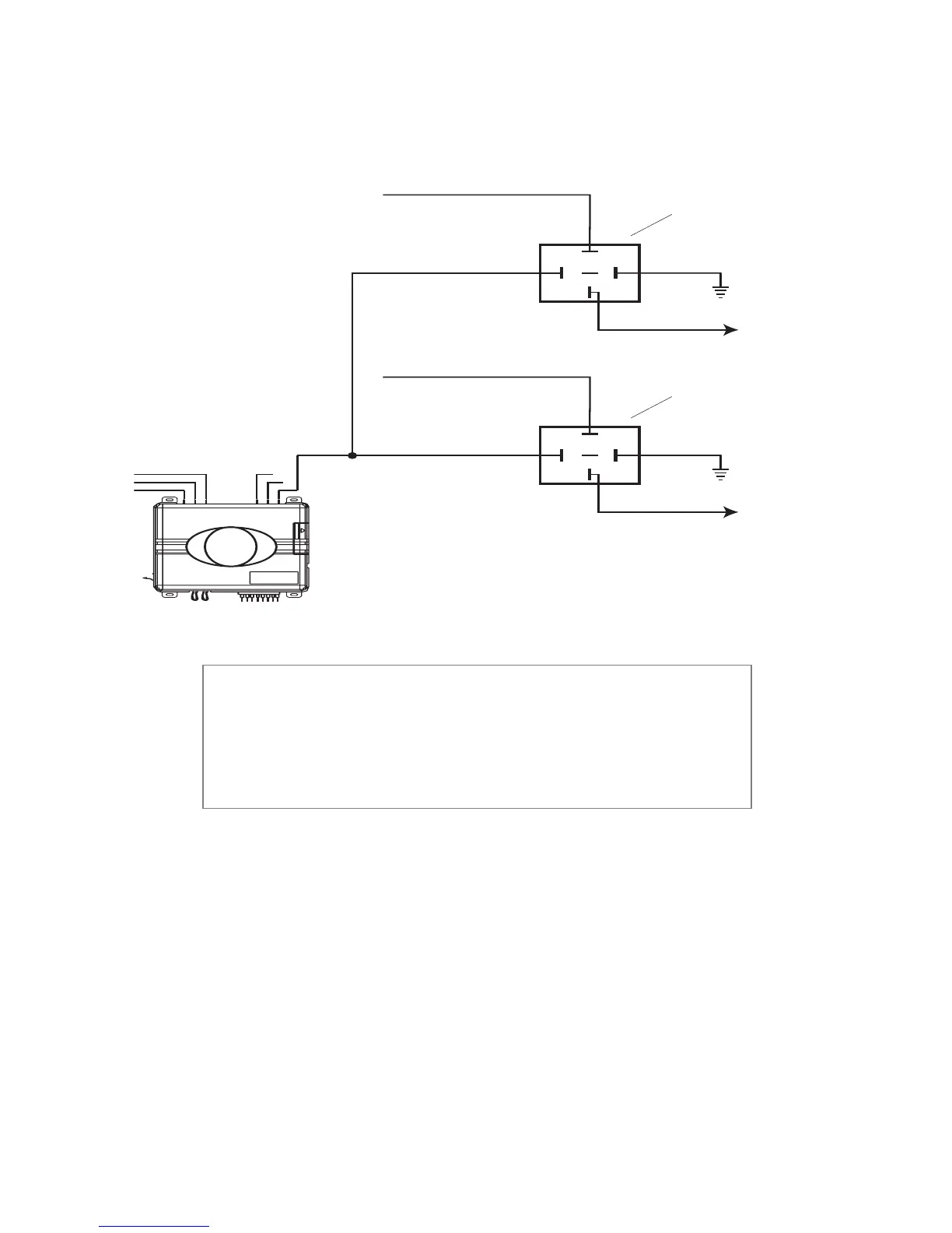
Many Nissan and late-model Chrysler vehicles have two starter
wires. A relay and/or resistor (not provided) is required to hook up
the additional starter wire. Refer to the diagram below.
Once you locate the starter wire, cut the wire in half (check the
web information before cutting) and try to start the vehicle. If
the vehicle does not start, the correct wire has been identified.
Reconnect both ends of the starter wire while soldering the thick
YELLOW (6) wire of the heavy guage wires to it and wrap the
connection with electrical tape.
note! Always check the Web site information
on your vehicle for warnings regarding the
starter wire and check engine lights. Some
vehicles will trip a check engine light if the
starter wire is cut.
87
87A
86
85
30
+12 VDC CONSTANT (FUSED 20A)
GROUND
TO 2
nd
STARTER
YELLOW (+) OUTPUT
TO STARTER
TO STARTER
2
nd
STARTER RELAY
(NOT PROVIDED)
87
87A
86
85
30
+12 VDC CONSTANT (FUSED 20A)
GROUND
TO STARTER
STARTER RELAY
(NOT PROVIDED)

Related product manuals