EasyManua.ls Logo

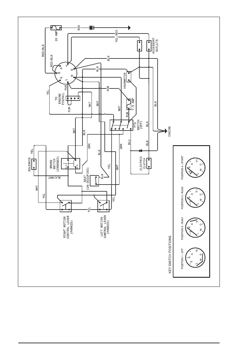
RedMax CZTE54 - Appendix; Apéndice

RedMax CZTE54
68 pages
Print Icon
To Next Page IconTo Next Page
To Next Page IconTo Next Page
To Previous Page IconTo Previous Page
To Previous Page IconTo Previous Page
Loading...
1718 - 001 - 23.08.2021 65

Related product manuals