EasyManua.ls Logo

Rheem RRNL - Page 83

Rheem RRNL
108 pages
To Next Page IconTo Next Page
To Next Page IconTo Next Page
To Previous Page IconTo Previous Page
To Previous Page IconTo Previous Page
Loading...
83
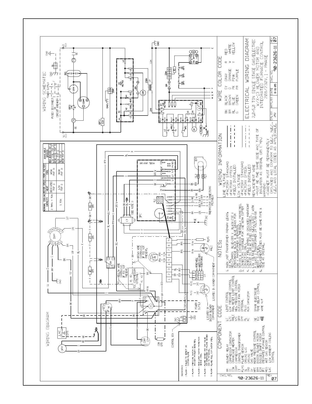
FIGURE 38
W
IRING DIAGRAM

Table of Contents

Related product manuals