EasyManua.ls Logo

Riello 580T - Factory Wiring Diagram

Riello 580T
20 pages
Print Icon
To Next Page IconTo Next Page
To Next Page IconTo Next Page
To Previous Page IconTo Previous Page
To Previous Page IconTo Previous Page
Loading...
GB
20027974
9
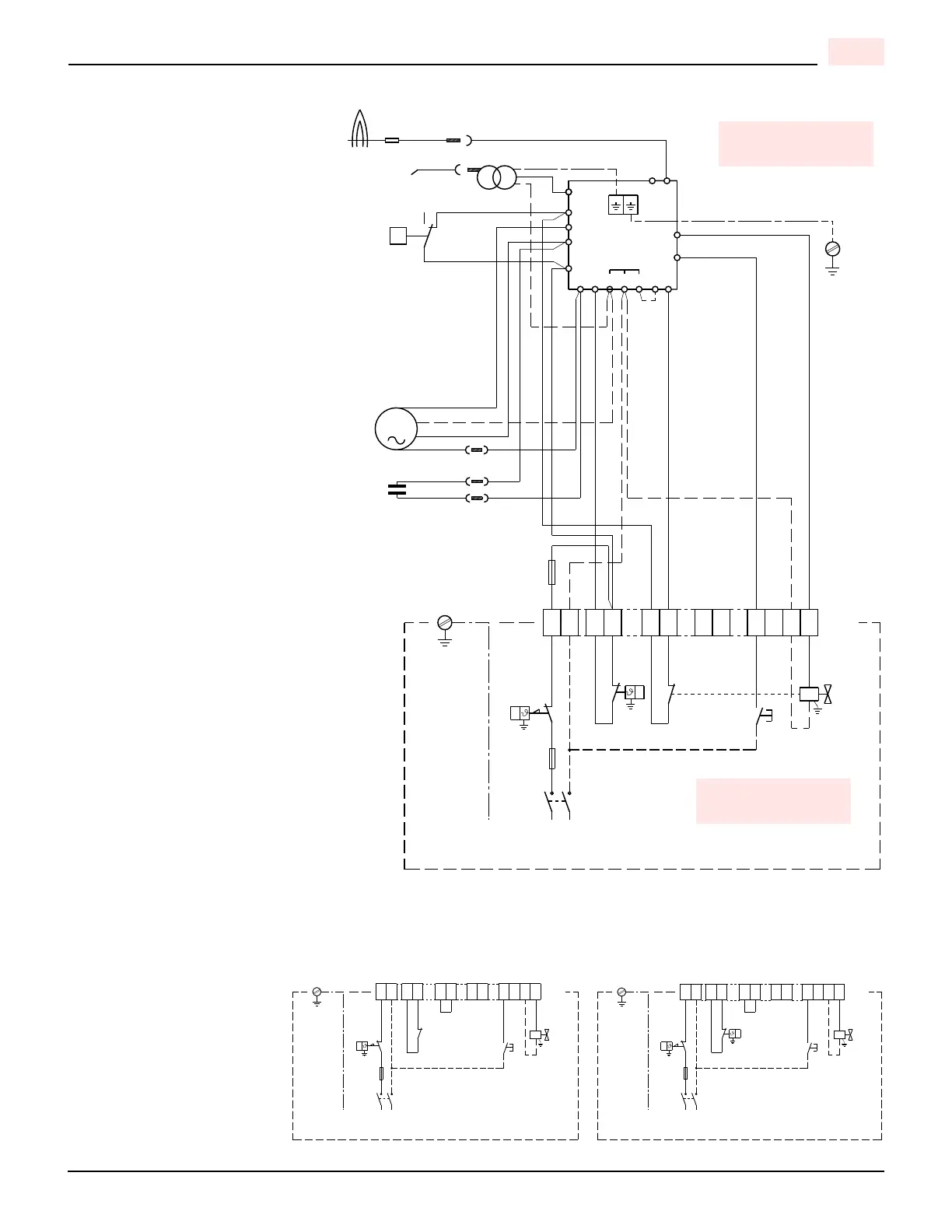
FACTORY WIRING DIAGRAM
CN5
CN4
P
8
5
T6A
TS
P
1
11
B
12
15
16 17
96
RMG...
C
NC
NO
L
N
CN2
C
M
MV
14
SO
TA
CN1
TB
PA
X12
2563987 101112
A
2
10
4
7
PE
Pc
V1
F
1
PS
TR
P
CN3
T6A
TS
P
1
L
N
X12
25639871011124
PE
V1
PS
TR
P
Wiring legend
C - Capacitor MV
F - Fuse 6.25A
CN... - Connectors
MV - Motor
PA - Air pressure switch
Pc - Valve source interlock
PS - Remote lock-out signal
SO - Ionization probe
TA - Ignition transformer
TB - Burner earth
TR - Limit thermostat
TS - Safety thermostat
T6A -Fuse
V1 - Gas valve
X12 - Terminal board 12 pole
White
Blue
Brown
Black
D7422
CONTROL CIRCUITS
Burner operation may be controlled by
either 120V or 24V control systems.
The required controls must be con-
nected to the burner as described on
the following.
120V CONTROL SYSTEM
The burner provides it own power sup-
ply for the control circuits that is
switched internal from terminal 1(L) &
2 (N), do not apply power on any other
terminal or damaged to the control
could occur.
The factory-installed jumper can be
removed if a P.O.C device is desired.
24V CONTROL SYSTEM
If firing is to be controlled by a 24V
operating system a 24V switching
relay wired as shown in the diagram is
required (not supplied – sold sepa-
rately).
The required 24V operating controls
must be wired between the thermostat
terminals on the 24V-switching relay.
The factory-installed jumper can be
removed if a P.O.C device is desired.
NOTE
If an external electrical source is uti-
lized, the conversion burner, when
installed, must be electrically grounded
with a solid green wire to Earth
Ground, in accordance with local
codes or, in the absence of local
codes, with the National Electrical
Code ANSI/NFPA 70-1990 and the
CSA Electrical Code.
120V CONTROL SYSTEM 24V CONTROL SYSTEM
D7492 D7493
Jumper Jumper
TO BE DONE BY
THE INSTALLER
CARRIED-OUT
IN THE FACTORY

Related product manuals