EasyManua.ls Logo

Robin RGX2400 - Type with Oil Sensor (Optional Equipment)

Robin RGX2400
94 pages
Print Icon
To Next Page IconTo Next Page
To Next Page IconTo Next Page
To Previous Page IconTo Previous Page
To Previous Page IconTo Previous Page
Loading...
l
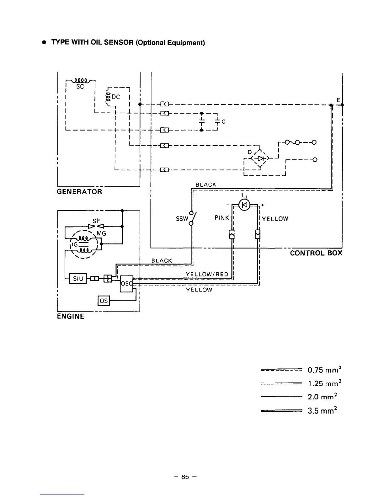
TYPE WITH OIL SENSOR (Optional Equipment)
G--------------- ---- ---_
E.
-m----+-7
I
J-T.
I
I I--
l
-I
I
I
L---
I
t
r---O
--------------l ,
;++J /-----(J
-----------f-Y j
I----__
. I
BLACK
I
GENERATOR
I r-----------
-----------__ -I
I
SP
&=t
la
PINK :
I
I
E
I
I
--
I
I
I
BLACK
I
I
11
I
r------------
I
YELLOW/RED 1
__--------------_
+-------------------
+
I
; YELLOW
I
I
j Wj
ENGINE
YELLOW
--------- 0.75 mm*
---
1.25 mm*
2.0 mm*
3.5 mm2
- 85 -

Related product manuals