EasyManua.ls Logo

Santa Fe Compact2 - Electrical Requirements

Santa Fe Compact2
16 pages
Print Icon
To Next Page IconTo Next Page
To Next Page IconTo Next Page
To Previous Page IconTo Previous Page
To Previous Page IconTo Previous Page
Loading...
12
Santa Fe Compact2 Installation & Operation Instructions www.Santa-Fe-Products.com | 1-800-533-7533
Electrical Requirements
GRN-1
FAN SWITCH
2
3 - ON
1 - AUTO
WHT-2
S
R
BLU-10
GRN-7
BRN-13BLK-8
BLK-21
BLK-21
N.C.
N.O.
COM
COIL
DEHUMIDISTAT
FAN RELAY
FAN
CAPACITOR
FAN
COMPRESSOR
CAPACITOR
COMPRESSOR
DEFROST
SWITCH
COMPRESSOR
RELAY
BLK-20
WHT-3
BLU-17
ORG-18
BLU-17
GRN-16
WHT-4
BLK-15
BLK-14
C
RED-11
YEL-12
BLK-19
BLK-6
BLK-5
BLK-14
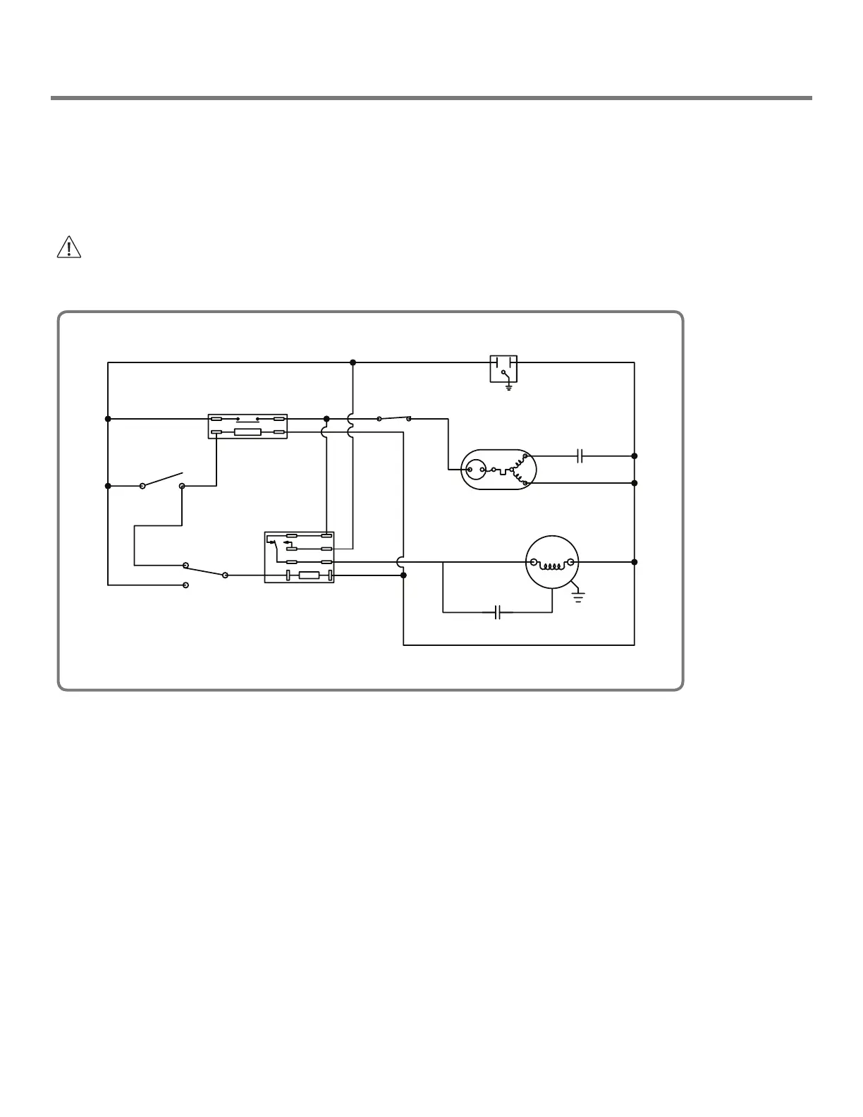
Wiring Schematic
The Santa Fe Compact2 plugs into a common grounded 115VAC outlet. The device draws 5.1 Amps at 80°F and 60% RH.
Locate the dehumidifier in an area where the cord’s length (9') easily reaches a 115 VAC electrical outlet with a minimum
of 15 Amp circuit capacity. If used in an area that may become wet, a GFCI protected circuit is recommended. The unit
should not be used in areas prone to flooding. Consult local electrical codes for any further information.
An optional remote dehumidistat is available for use with the Santa Fe Compact2 and is to be located remotely from the
dehumidifier.
CAUTION!
ELECTRICAL SHOCK HAZARD: Electrical power must be present to perform some tests. These tests should be
performed by a qualied service person.
4032712

Related product manuals